公布日:2023.11.17
申請日:2023.09.06
分類號:C02F9/00(2023.01)I;C02F1/00(2023.01)I;C02F1/04(2023.01)I;C02F1/38(2023.01)I;C02F101/16(2006.01)N
摘要
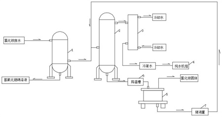
本發明涉及氯化銨廢水處理技術領域,具體是指ITO粉體工藝廢水氯化銨的回收利用系統,包括過濾器、多效蒸發器、離心機和冷凝器,所述過濾器的進口與氯化銨廢水管道連接,所述過濾器過濾后的氯化銨廢水通過管道送入多效蒸發器中,同時所述過濾器過濾后剩余的氫氧化銦錫溶液從過濾器排出,輸送回ITO粉體產線中,所述多效蒸發器的水蒸氣出口通過管道與冷凝器連接,所述冷凝器將多效蒸發器蒸發出的水蒸氣冷凝得到冷凝水,所述冷凝器上冷凝水出口連通純水機組重新進行處理,所述多效蒸發器蒸發后濃縮的氯化銨廢水通過管道輸入離心機中進行分離,得到低濃度氯化銨溶液和濕潤的氯化銨固體,工藝產生的廢水進行回收利用,使得整個ITO制粉產線達到廢水零排放。

權利要求書
1.ITO粉體工藝廢水氯化銨的回收利用系統,其特征在于:包括過濾器(1)、多效蒸發器(2)、離心機(5)和冷凝器(3),所述過濾器(1)的進口與氯化銨廢水管道連接,所述過濾器(1)過濾后的氯化銨廢水通過管道送入多效蒸發器(2)中,同時所述過濾器(1)過濾后剩余的氫氧化銦錫溶液從過濾器(1)排出,輸送回ITO粉體產線中,所述多效蒸發器(2)的水蒸氣出口通過管道與冷凝器(3)連接,所述冷凝器(3)將多效蒸發器(2)蒸發出的水蒸氣冷凝得到冷凝水,所述冷凝器(3)上冷凝水出口連通純水機組(4)重新進行處理,所述多效蒸發器(2)蒸發后濃縮的氯化銨廢水通過管道輸入離心機(5)中進行分離,所述離心機(5)將濃縮的氯化銨廢水分離成低濃度氯化銨溶液和濕潤的氯化銨固體。
2.根據權利要求1所述的ITO粉體工藝廢水氯化銨的回收利用系統,其特征在于:從所述離心機(5)出口排出的濕潤的氯化銨固體輸送至干燥室進行干燥。
3.根據權利要求1所述的ITO粉體工藝廢水氯化銨的回收利用系統,其特征在于:所述多效蒸發器(2)與離心機(5)之間設置有降溫槽(6),用于將從多效蒸發器(2)排出的高溫濃縮的氯化銨廢水降溫后輸入離心機(5)中。
4.根據權利要求1所述的ITO粉體工藝廢水氯化銨的回收利用系統,其特征在于:所述離心機(5)分離后的低濃度氯化銨溶液與從過濾器(1)過濾后的氯化銨廢水一起送入多效蒸發器(2)中。
5.根據權利要求4所述的ITO粉體工藝廢水氯化銨的回收利用系統,其特征在于:所述離心機(5)出口連接有儲液罐(7),所述儲液罐(7)用于收集存放離心機(5)分離后的低濃度氯化銨溶液。
6.根據權利要求1所述的ITO粉體工藝廢水氯化銨的回收利用系統,其特征在于:所述過濾器(1)為膜過濾器。
7.根據權利要求1所述的ITO粉體工藝廢水氯化銨的回收利用系統,其特征在于:所述冷凝器(3)為水冷冷凝器。
發明內容
針對上述情況,為克服現有技術的缺陷,本方案提供ITO粉體工藝廢水氯化銨的回收利用系統,由以下具體技術手段所達成:包括過濾器、多效蒸發器、離心機和冷凝器,所述過濾器的進口與氯化銨廢水管道連接,所述過濾器過濾后的氯化銨廢水通過管道送入多效蒸發器中,同時所述過濾器過濾后剩余的氫氧化銦錫溶液從過濾器排出,輸送回ITO粉體產線中,重復使用。所述多效蒸發器的水蒸氣出口通過管道與冷凝器連接,所述冷凝器將多效蒸發器蒸發出的水蒸氣冷凝得到冷凝水,所述冷凝器上冷凝水出口連通純水機組重新進行處理,所述多效蒸發器蒸發后濃縮的氯化銨廢水通過管道輸入離心機中進行分離,所述離心機將濃縮的氯化銨廢水分離成低濃度氯化銨溶液和濕潤的氯化銨固體。
優選技術方案一:從所述離心機出口排出的濕潤的氯化銨固體輸送至干燥室進行干燥。
優選技術方案二:所述多效蒸發器與離心機之間設置有降溫槽。
優選技術方案三:所述離心機分離后的低濃度氯化銨溶液與從過濾器過濾后的氯化銨廢水一起送入多效蒸發器中。
優選技術方案四:所述離心機出口連接有儲液罐。
采用上述結構使得本方案具備以下有益效果:
1、針對工藝產生的廢水進行回收再利用,使得整個ITO制粉產線達到廢水零排放;
2、膜過濾器分離出氯化銨廢水中含有的金屬氫氧化物(主要是氫氧化銦錫),得到的氫氧化銦錫液體輸送至生產工藝中處理,廢水轉移至多效蒸發器中;
3、蒸汽冷凝得到水,(TDS≤100ppm)冷凝水電導率偏高,輸送至純水設備處理,處理后供工藝使用;
4、離心分離得到氯化銨固體和氯化銨濾液,氯化銨固體進行干燥;氯化銨濾液返回多效蒸發器中重新處理。
(發明人:田萌;劉志江;楊建新;劉洪福)






