申請日2016.05.07
公開(公告)日2016.10.05
IPC分類號C02F1/04
摘要
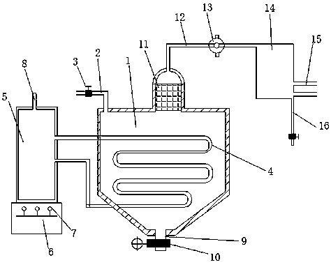
本實用新型公開了一種高溫污水凈化裝置,包括蒸汽發生器、污水輸入管、閥門、導熱管、加熱室、燃燒室、噴火嘴、釋壓口、殘渣輸出口、電磁開關、蒸汽過濾器、蒸汽輸出管、循環泵、冷凝箱、冷水循環管、淡水輸出管和冷凝細管,所述蒸汽發生器左上側通過污水輸入管與閥門相連接,且蒸汽發生器內側安裝有導熱管,所述加熱室位于蒸汽發生器左側,且加熱室下側設置有燃燒室,所述燃燒室內側設置有噴火嘴,所述加熱室上側安裝有釋壓口,所述蒸汽發生器下側通過殘渣輸出口與電磁開關相連接。本實用新型在結構原理簡單,易于操作,凈化效率高,滅菌性較好,易操作,投入成本低,安全高。
權利要求書
1.一種高溫污水凈化裝置,包括蒸汽發生器(1)、污水輸入管(2)、閥門(3)、導熱管(4)、加熱室(5)、燃燒室(6)、噴火嘴(7)、釋壓口(8)、殘渣輸出口(9)、電磁開關(10)、蒸汽過濾器(11)、蒸汽輸出管(12)、循環泵(13)、冷凝箱(14)、冷水循環管(15)、淡水輸出管(16)和冷凝細管(17),其特征在于:所述蒸汽發生器(1)左上側通過污水輸入管(2)與閥門(3)相連接,且蒸汽發生器(1)內側安裝有導熱管(4),所述加熱室(5)位于蒸汽發生器(1)左側,且加熱室(5)下側設置有燃燒室(6),所述燃燒室(6)內側設置有噴火嘴(7),所述加熱室(5)上側安裝有釋壓口(8),所述蒸汽發生器(1)下側通過殘渣輸出口(9)與電磁開關(10)相連接,且蒸汽發生器(1)上側通過蒸汽過濾器(11)與蒸汽輸出管(12)相連接,所述蒸汽輸出管(12)上安裝有循環泵(13),且蒸汽輸出管(12)右側設置有冷凝箱(14),所述冷凝箱(14)右下側安裝有冷水循環管(15),且冷凝箱(14)下側設置有淡水輸出管(16),所述冷凝箱(14)內側安裝有冷凝細管(17)。
2.根據權利要求1所述的一種高溫污水凈化裝置,其特征在于:所述蒸汽發生器(1)采用雙層殼體式設計。
3.根據權利要求1所述的一種高溫污水凈化裝置,其特征在于:所述蒸汽過濾器(11)采用多層濾油紙加納米過濾膜材質組成。
4.根據權利要求1所述的一種高溫污水凈化裝置,其特征在于:所述加熱室(5)內采用無害化“地溝油”作為導熱材料。
5.根據權利要求1 所述的一種高溫污水凈化裝置,其特征在于:所述冷凝細管(17)設計成平行百葉窗形狀。
說明書
一種高溫污水凈化裝置
技術領域
本實用新型涉及一種凈化領域,具體為一種高溫污水凈化裝置。
背景技術
隨著社會的發展,人們生活節奏的加快以及工業化水平的提高,水資源的利用也大大提高,與此同時污水變得越來越多,人們所使用的淡水面臨著嚴重的缺乏,傳統的污水凈化裝置耗費較高,污水凈化的同時有產生較多的污染,如何研制一種污水凈化裝置使得耗費較低的同時又能綠色環保,安全性能較高成為污水凈化的一個難題。
實用新型內容
本實用新型的目的在于提供一種高溫污水凈化裝置,以解決上述背景技術中提出的問題。
為實現上述目的,本實用新型提供如下技術方案一種高溫污水凈化裝置,包括蒸汽發生器、污水輸入管、閥門、導熱管、加熱室、燃燒室、噴火嘴、釋壓口、殘渣輸出口、電磁開關、蒸汽過濾器、蒸汽輸出管、循環泵、冷凝箱、冷水循環管、淡水輸出管和冷凝細管,所述蒸汽發生器左上側通過污水輸入管與閥門相連接,且蒸汽發生器內側安裝有導熱管,所述加熱室位于蒸汽發生器左側,且加熱室下側設置有燃燒室,所述燃燒室內側設置有噴火嘴,所述加熱室上側安裝有釋壓口,所述蒸汽發生器下側通過殘渣輸出口與電磁開關相連接,且蒸汽發生器上側通過蒸汽過濾器與蒸汽輸出管相連接,所述蒸汽輸出管上安裝有循環泵,且蒸汽輸出管右側設置有冷凝箱,所述冷凝箱右下側安裝有冷水循環管,且冷凝箱下側設置有淡水輸出管,所述冷凝箱內側安裝有冷凝細管。
優選的,所述蒸汽發生器采用雙層殼體式設計。
優選的,所述蒸汽過濾器采用多層濾油紙加納米過濾膜材質組成。
優選的,所述加熱室內采用無害化“地溝油”作為導熱材料。
優選的,所述冷凝細管設計成平行百葉窗形狀。
與現有技術相比,本實用新型的有益效果是:該高溫污水凈化裝置,結構原理簡單,易于操作,凈化效率高,滅菌性較好,易操作,投入成本低,安全高,耗費較低的同時又能綠色環保,安全性能比傳統的凈化裝置較高。



