申請日2016.04.29
公開(公告)日2016.07.20
IPC分類號F24D15/04; F24D19/10; F28G9/00; F28G15/00
摘要
本發明公開了一種集中浴場用空氣源與污水源復合熱泵熱水系統及控制方法,其特征是復合熱泵熱水系統包括空氣源熱泵熱水模塊、污水源熱泵機組、循環加熱水箱、熱水箱、預熱換熱器、污水收集及處理裝置,復合熱泵熱水系統可根據用水需求和運行狀況自動調節加載或減載,進行循環加熱、供水通道、補水操作,以及污水回路的清洗操作,實現復合熱泵熱水系統最優運行方式。本發明充分利用可再生能源,高效采集洗浴廢水和空氣能的余熱,節能環保。
權利要求書
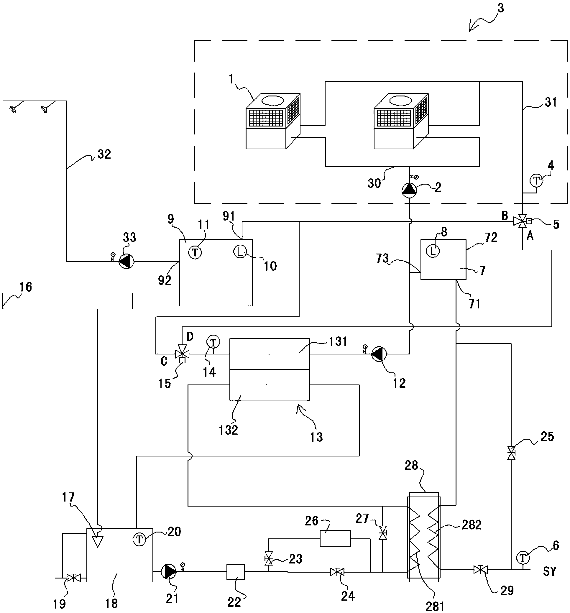
1.一種集中浴場用空氣源與污水源復合熱泵熱水系統,其特征是:所述復合熱泵熱水系統包括空氣源熱泵熱水模塊(3)和污水源熱泵熱水機組(13);
所述空氣源熱泵熱水模塊(3)連接在進水總管(30)與出水總管(31)之間,含有一臺或多臺空氣源熱泵機組(1),在所述進水總管(30)與循環加熱水箱(7)的水箱出水口(73)之間設有第一循環泵(2),所述出水總管(31)與第一電動三通閥(5)的入口相連通,所述第一電動三通閥(5)的A出口與循環加熱水箱(7)的水箱進水口(72)相連通,所述第一電動三通閥(5)的B出口與熱水箱(9)的熱水箱進水口(91)相連通;
所述污水源熱泵熱水機組(13)的冷凝通道(131)的出口與第二電動三通閥(15)的入口相連通,所述第二電動三通閥(15)的C出口與熱水箱(9)的熱水箱進水口(91)相連通,所述第二電動三通閥(15)的D出口與循環加熱水箱(7)的水箱進水口(72)相連通,污水源熱泵熱水機組(13)的冷凝通道(131)的進口經過第二循環泵(12)與循環加熱水箱(7)的水箱出水口(73)相連通;
所述污水源熱泵熱水機組(13)的蒸發通道(132)的進口端與預熱換熱器(28)的污水換熱通道(281)的出口相連通,所述蒸發通道(132)出口端與污水池(18)相連通;
熱水箱(9)的供水口(92)經熱水供水泵(33)連接熱水供水管(32),由洗浴廢水收集器(16)收集的洗浴廢水經過濾袋(17)注入在污水池(18)中,所述污水池(18)的出水管路經污水泵(21)、濾沙器(22)和第二截止閥(24)接入預熱換熱器(28)的污水換熱通道(281)的入口端;
在循環加熱水箱(7)的補水口(71)與外接水源之間設置兩個并聯的供水通道,分別為:由外接水源經第三截止閥(25)接入的第一供水通道,以及由外接水源經第四截止閥(29)以及預熱換熱器(28)的預熱通道(282)接入的第二供水通道;
在預熱換熱器(28)的污水換熱通道(281)的進口端與出口端之間設置旁通閥(27);
在所述第二截止閥(24)的兩端設置由第一截止閥(23)和清洗加藥箱(26)串聯構成的旁通支路。
2.一種權利要求1所述的集中浴場用空氣源與污水源復合熱泵熱水系統的控制方式,其特征是按如下方式進行補水控制:
設置循環加熱水箱(7)的液位最大值為H1max,最小值為H1min,當循環加熱水箱(7)中液位降低至H1min時開始補水,當循環加熱水箱(7)中液位上升至H1max時停止補水;補水時,按如下方式選擇補水控制的供水通道:
令:T1為污水池(18)中的污水溫度,T2為外接水源的供水溫度;
并有ΔT=T1-T2,且T為溫差設定值;
若ΔT>T,選擇補水控制的供水通道為第二供水通道;
若ΔT≤T,選擇補水控制的供水通道為第一供水通道。
3.一種權利要求1所述的集中浴場用空氣源與污水源復合熱泵熱水系統的控制方式,其特征是設置所述系統按如下方式進行循環加熱及能量控制:
所述循環加熱是采用液位控制、優先運行污水源熱泵機組(13)的控制模式:
令:在熱水箱(9)中,T0為熱水儲水設定溫度、H2max為設定液位最大值、H2min為設定液位最小值;H2為檢測液位、V為液位變化速度;
當熱水箱(9)的檢測液位H2降低至設定液位最小值H2min時,啟動循環加熱的工作模式,所述循環加熱的工作模式是按如下方式應用模糊規則控制熱泵熱水系統的輸出總能量:
將熱水箱(9)中的液位按照高、較高、中、較低和低劃分為不同的液位等級;
將熱水箱(9)中的液位變化速度V按照正大、正中、零、負中和負大劃分為不同的液位變化速度等級;
將復合熱泵熱水系統的輸出總能量按照大、中和零劃分為不同的輸出能量等級;
根據實時檢測獲得的熱水箱(9)的中的檢測液位H2和熱水箱(9)中液位變化速度V控制復合熱泵熱水系統進行加載或減載;
設定復合熱泵熱水系統的加載順序為:優先加載污水源熱泵機組(13)、隨后逐個加載空氣源熱泵機組(1);
設定復合熱泵熱水系統的減載順序為:首先逐個卸載空氣源熱泵機組(1),隨后卸載污水源熱泵機組(13)。
4.一種權利要求1所述的集中浴場用空氣源與污水源復合熱泵熱水系統的控制方式,其特征是按如下方式進行污水回路的清洗操作:當污水泵(21)的累計工作時間達到設定時間或人工設置清洗操作時,關閉第二截止閥(24)和旁通閥(27),開啟第一截止閥(23),污水池中的污水經清洗加藥箱(26)依次進入預熱換熱器(28)的污水換熱通道(281)、污水源熱泵機組(13)的蒸發通道(132)返回污水池(18),經污水池(18)的排污閥(19)排出。
說明書
集中浴場用空氣源與污水源復合熱泵熱水系統及控制方法
技術領域
本發明涉及低品位能源再生利用、或資源循環利用領域,具體涉及一種空氣源與污水源復合的熱泵熱水系統及其控制方法,屬一種節能環保裝置。
背景技術
隨著生活水平的提高及工業現代化的發展,家用、商用以及工業用熱水需求量越來越大。在強化節能環保和可持續發展的當代,高效利用太陽能、地熱能、空氣能等綠色能源是解決生活熱水高能耗問題的有效途徑之一。熱泵技術僅消耗較少的電能,將低品位的能量升級、增值并供生產或生活使用;同時熱泵系統免去了燃燒過程,避免了排煙等造成的污染,既節能又環保。
空氣源熱泵熱水裝置消耗少量的電能從空氣中吸取2~4倍的熱量用于制取高溫熱水,具有經濟、節能、安全、環保的優點,但是空氣源熱泵受季節和天氣的影響較大,例如在冬季室外溫度很低時,從空氣中提取熱量所耗費的電能會比較多,能源效率下降。與空氣相比,水的熱容量大、水溫穩定,水源熱泵較空氣源熱泵具有傳熱性能好、性能系數高、運行穩定的優點。集中浴場排放的洗浴廢水具有流量大、溫度高的特點,相比空氣源洗浴廢水作為熱源會大大提升熱泵的性能。將空氣源與污水源復合的熱泵熱水系統應用于集中浴場,既克服了空氣源熱泵單獨運行受環境影響較大的缺點,又可吸收洗浴廢水的能量,發揮熱泵系統高效節能的優勢,不受氣候條件的影響,實現全年無間斷的熱水供應。
中國實用新型專利CN202734038U公開了一種可循環利用能源的中央熱水系統,包括雙級壓縮的空氣源熱泵裝置、污水源熱泵裝置、補水箱、第一補水泵、第二補水泵以及貯熱水箱。但該系統采用雙級壓縮的空氣源熱泵系統,沒有很好的匹配系統,能效較低。
中國實用新型專利CN202126009U公開了一種多熱源串聯太陽能洗浴熱水系統,包括空氣源熱泵、太陽能集熱器、污水源熱泵等裝置,該系統將多熱源并聯太陽能洗浴熱水系統改為串聯系統,用一組循環泵單元帶動整個系統,使得系統結構簡化,投資減少。但其在加熱熱水溫度以及系統運行控制方法方面的存在不足,與實用新型專利CN202734038U存在類似的問題。
中國實用新型專利CN203605461U公開了一種太陽能熱泵循環節能熱水設備,包括空氣源熱泵機組、循環泵、電磁閥、排氣管、水罐、洗浴供水泵、污水源熱泵機組、洗浴廢水池、溫度傳感器、太陽能熱水器。整個系統通過電纜連接到智能控制柜上,在智能控制柜的智能控制下聯動運行。該系統采用從污水中取熱后的中介水作為污水源熱泵的熱源,其換熱效率與直接將污水作為熱源相比較低,該系統未能解決污水取熱裝置長時間置于污水池中由于表面結垢嚴重而導致換熱效率下降的問題。
發明內容
本發明是為避免上述現有技術所存在的不足,提供一種集中浴場用空氣源與污水源復合熱泵熱水系統及控制方法,以實現熱泵熱水系統中熱水的溫度控制、熱水的循環加熱和連續供應,實現系統的自動控制和穩定運行,同時解決污水換熱過程中換熱器積垢、換熱效率下降的問題。
本發明為解決所述技術問題采用如下技術方案:
本發明集中浴場用空氣源與污水源復合熱泵熱水系統的結構特點是:所述復合熱泵熱水系統包括空氣源熱泵熱水模塊和污水源熱泵熱水機組;
所述空氣源熱泵熱水模塊連接在進水總管與出水總管之間,含有一臺或多臺空氣源熱泵機組,在所述進水總管與循環加熱水箱的水箱出水口之間設有第一循環泵,所述出水總管與第一電動三通閥的入口相連通,所述第一電動三通閥的A出口與循環加熱水箱的水箱進水口相連通,所述第一電動三通閥的B出口與熱水箱的熱水箱進水口相連通;
所述污水源熱泵熱水機組的冷凝通道的出口與第二電動三通閥的入口相連通,所述第二電動三通閥的C出口與熱水箱的熱水箱進水口相連通,所述第二電動三通閥的D出口與循環加熱水箱的水箱進水口相連通,污水源熱泵熱水機組的冷凝通道的進口經過第二循環泵與循環加熱水箱的水箱出水口相連通;
所述污水源熱泵熱水機組的蒸發通道的進口端與預熱換熱器的污水換熱通道的出口相連通,所述蒸發通道出口端與污水池相連通;
熱水箱的供水口經熱水供水泵連接熱水供水管,由洗浴廢水收集器收集的洗浴廢水經過濾袋注入在污水池中,所述污水池的出水管路經污水泵、濾沙器和第二截止閥接入預熱換熱器的污水換熱通道的入口端;
在循環加熱水箱的補水口與外接水源之間設置兩個并聯的供水通道,分別為:由外接水源經第三截止閥接入的第一供水通道,以及由外接水源經第四截止閥以及預熱換熱器的預熱通道接入的第二供水通道;
在預熱換熱器的污水換熱通道的進口端與出口端之間設置旁通閥;
在所述第二截止閥的兩端設置由第一截止閥和清洗加藥箱串聯構成的旁通支路。
本發明集中浴場用空氣源與污水源復合熱泵熱水系統的控制方式的特點是按如下方式進行補水控制:
設置循環加熱水箱的液位最大值為H1max,最小值為H1min,當循環加熱水箱中液位降低至H1min時開始補水,當循環加熱水箱中液位上升至H1max時停止補水;補水時,按如下方式選擇補水控制的供水通道:
令:T1為污水池(18)中的污水溫度,T2為外接水源的供水溫度;
并有ΔT=T1-T2,且T為溫差設定值;
若ΔT>T,選擇補水控制的供水通道為第二供水通道;
若ΔT≤T,選擇補水控制的供水通道為第一供水通道。
本發明集中浴場用空氣源與污水源復合熱泵熱水系統的控制方式的特點是:設置所述系統按如下方式進行循環加熱及能量控制:
所述循環加熱是采用液位控制、優先運行污水源熱泵機組的控制模式:
令:在熱水箱中,T0為熱水儲水設定溫度、H2max為設定液位最大值、H2min為設定液位最小值;H2為檢測液位、V為液位變化速度;
當熱水箱的檢測液位H2降低至設定液位最小值H2min時,啟動循環加熱的工作模式,所述循環加熱的工作模式是按如下方式應用模糊規則控制熱泵熱水系統的輸出總能量:
將熱水箱中的液位按照高、較高、中、較低和低劃分為不同的液位等級;
將熱水箱中的液位變化速度V按照正大、正中、零、負中和負大劃分為不同的液位變化速度等級;
將復合熱泵熱水系統的輸出總能量按照大、中和零劃分為不同的輸出能量等級;
根據實時檢測獲得的熱水箱的中的檢測液位H2和熱水箱中液位變化速度V控制復合熱泵熱水系統進行加載或減載;
設定復合熱泵熱水系統的加載順序為:優先加載污水源熱泵機組、隨后逐個加載空氣源熱泵機組;
設定復合熱泵熱水系統的減載順序為:首先逐個卸載空氣源熱泵機組,隨后卸載污水源熱泵機組。
本發明集中浴場用空氣源與污水源復合熱泵熱水系統的控制方式的特點是:按如下方式進行污水回路的清洗操作:當污水泵的累計工作時間達到設定時間或人工設置清洗操作時,關閉第二截止閥和旁通閥,開啟第一截止閥,污水池中的污水經清洗加藥箱依次進入預熱換熱器的污水換熱通道、污水源熱泵機組的蒸發通道返回污水池,經污水池的排污閥排出。
與已有技術相比,本發明有益效果體現在:
1、本發明集成應用了空氣源熱泵技術和污水源熱泵技術,利用洗浴廢水的熱能及污水源熱泵的高效率,提升熱泵熱水系統的工作效率和節能水平,實現資源循環利用,節能減排;
2、本發明直接從洗浴廢水中取熱,主要包括城市供水經預熱換熱器與洗浴廢水換熱、污水源熱泵換熱高效攝取洗浴廢水的熱能,在冬季僅采用預熱換熱器與洗浴廢水換熱這一措施,即可提高補水水溫4~6℃,產生約10%的節能效果;
3、本發明設置了循環加熱水箱并在循環加熱水箱進水口設置電動三通閥和溫度傳感器,將加熱后達到設定溫度的熱水及時分離,避免過度加熱并節能;
4、本發明根據熱水負載波動大的特點,應用模糊規則控制熱泵熱水系統的總能量,實現空氣源熱泵和污水源熱泵聯合運行和自動加、減載,優先運行能效水平更高的污水源熱泵,達到系統平穩、可靠運行和節能運行的目的;
5、本發明為解決因換熱器表面結垢而導致換熱效率降低的問題,設置了污水回路清洗操作,清洗操作按設定時間執行,對預熱換熱器、污水源熱泵蒸發通道進行清洗,提高換熱器的換熱效率。



