申請日2015.06.11
公開(公告)日2015.10.21
IPC分類號C02F1/40; C02F1/24
摘要
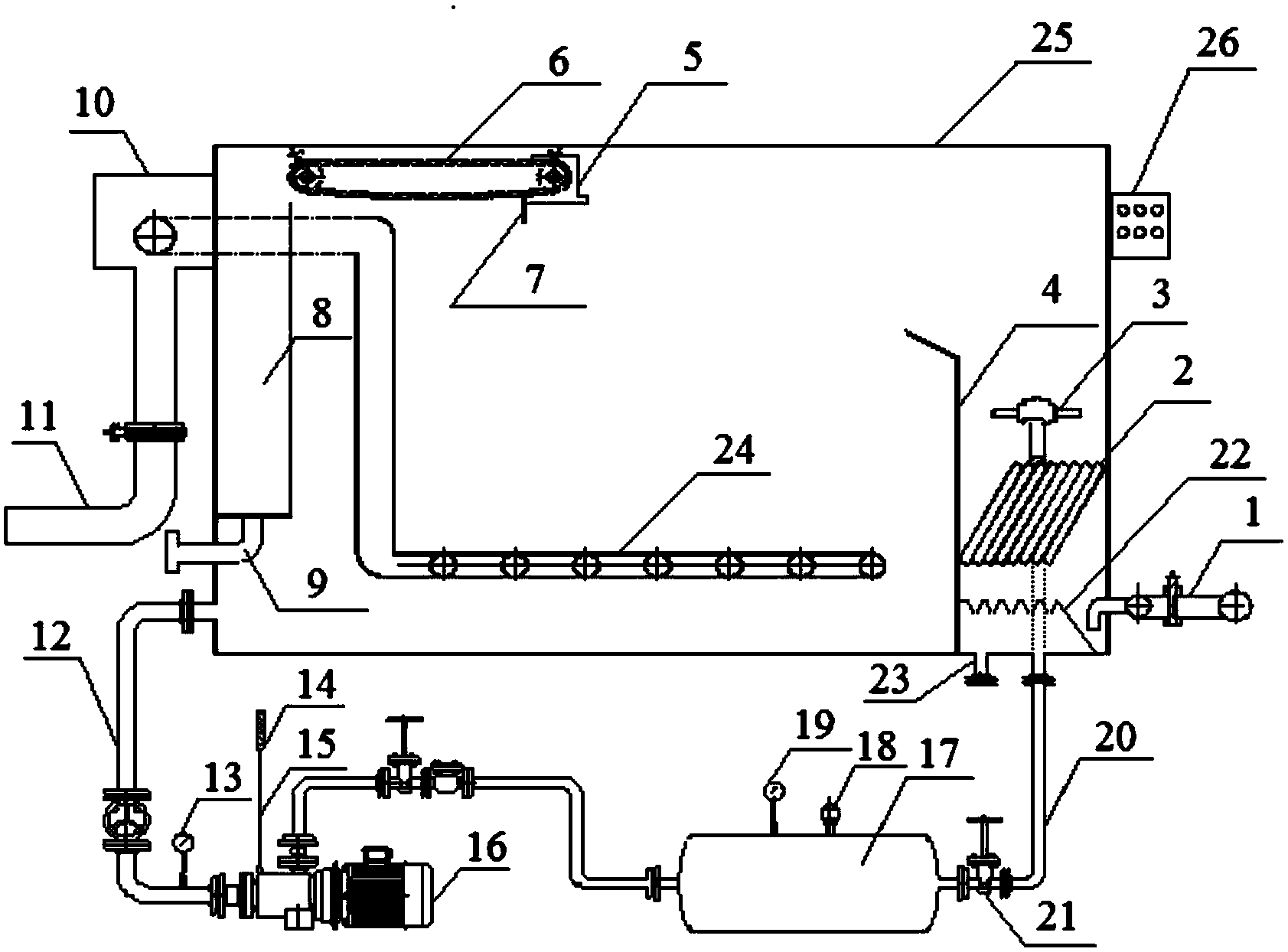
本實用新型涉及水處理工藝中的氣浮裝置,尤其涉及一種含油污水處理用微納米氣浮裝置。本實用新型是為了解決現有方法存在的成本高、占地面積大以及操作不便的問題。本實用新型的含油污水處理用微納米氣浮裝置由污水進水管、排污斜管組件、旋流式溶氣釋放器、溢流擋板、自動收油機、不銹鋼鏈條、刮油板、收油槽、排油管、自動溢流水箱、出水管、溶氣泵進水管、真空表、氣體流量計、溶氣泵進氣管、溶氣泵、高效溶氣穩壓器、排氣閥、壓力表、高壓飽和溶氣出水管、截止閥、集泥器組件、排泥管、清水排水管束、氣浮池箱體和控制箱組成。
摘要附圖
權利要求書
1.含油污水處理用微納米氣浮裝置,其特征在于含油污水處理用微納米氣浮裝置由污 水進水管(1)、排污斜管組件(2)、旋流式溶氣釋放器(3)、溢流擋板(4)、自動收油機 (5)、不銹鋼鏈條(6)、刮油板(7)、收油槽(8)、排油管(9)、自動溢流水箱(10)、出 水管(11)、溶氣泵進水管(12)、真空表(13)、氣體流量計(14)、溶氣泵進氣管(15)、 溶氣泵(16)、高效溶氣穩壓器(17)、排氣閥(18)、壓力表(19)、高壓飽和溶氣出水管 (20)、截止閥(21)、集泥器組件(22)、排泥管(23)、清水排水管束(24)、氣浮池箱體 (25)和控制箱(26)組成;
所述的污水進水管(1)的出水口與氣浮池箱體(25)的右側壁底部相連,所述的排污 斜管組件(2)設置在污水進水管(1)上方且位于氣浮池箱體(25)側壁與溢流擋板(4) 之間,所述的旋流式溶氣釋放器(3)位于排污斜管組件(2)上方,所述的溢流擋板(4) 位于污水進水管(1)、排污斜管組件(2)和旋流式溶氣釋放器(3)的左側且垂直于氣浮 池箱體(25)的箱底設置;
所述的溢流擋板(4)右側旋流式溶氣釋放器(3)上方為溶氣釋放區,所述的溢流擋 板(4)右側排污斜管組件(2)下方為污泥沉降區;
所述的集泥器組件(22)設置在排污斜管組件(2)下方;
所述的排泥管(23)進口與污泥沉降區位置處的氣浮池箱體(25)的箱底相連;
所述的收油槽(8)位于氣浮池箱體(25)左側壁,所述的排油管(9)進口與收油槽 (8)底部相連,所述的排油管(9)由氣浮池箱體(25)左側壁底部穿出進行排油;
所述的不銹鋼鏈條(6)的一端套設在自動收油機(5)的主動軸上,另一端套設在從 動軸上,所述的自動收油機(5)的主動軸和從動軸通過螺釘固定于氣浮池箱體(25)的頂 部,所述的不銹鋼鏈條(6)位于收油槽(8)側壁的右側,所述的刮油板(7)鑲嵌在不銹 鋼鏈條(6)上;
所述的自動溢流水箱(10)位于氣浮池箱體(25)左側壁外部的上端,所述的出水管 (11)的進口與自動溢流水箱(10)的底部相連,所述的清水排水管束(24)橫臥于氣浮 池箱體(25)底部且位于溢流擋板(4)的左側,所述的清水排水管束(24)由一根橫向排 布的主管和若干縱向排布的分管組成,所述的清水排水管束(24)中縱向排布的分管上有 進水孔,所述的清水排水管束(24)橫向排布的主管的左端豎直向上延伸至自動溢流水箱 (10)側壁的上部,穿過自動溢流水箱(10)側壁由氣浮池箱體(25)左側壁的上端穿出 與出水管(11)的進口相連;
所述的溶氣泵進水管(12)進水口與氣浮池箱體(25)左側壁下端相連,且位于排油 管(9)和清水排水管束(24)的下方,所述的溶氣泵進水管(12)出水口與溶氣泵(16) 的進口相連,所述的溶氣泵(16)的出口與高效溶氣穩壓器(17)的進口相連,所述的高 效溶氣穩壓器(17)的出口與高壓飽和溶氣出水管(20)的進口相連,所述的高壓飽和溶 氣出水管(20)的出口穿過污泥沉降區位置處的氣浮池箱體(25)的箱底與旋流式溶氣釋 放器(3)相連;
所述的溶氣泵(16)進口處豎直設置有溶氣泵進氣管(15),所述的溶氣泵進氣管(15) 上端設置有氣體流量計(14),所述的溶氣泵進氣管(15)左側和溶氣泵進水管(12)出水 口右側的中間位置設置有真空表(13);
所述的高效溶氣穩壓器(17)上設置有排氣閥(18)和壓力表(19);
所述的高壓飽和溶氣出水管(20)上設置有截止閥(21);
所述的控制箱(26)掛設在氣浮池箱體(25)的外壁。
2.根據權利要求1所述的含油污水處理用微納米氣浮裝置,其特征在于所述的排污斜 管組件(2)通過支架立于氣浮池箱體(25)的箱底。
3.根據權利要求1所述的含油污水處理用微納米氣浮裝置,其特征在于所述的溶氣泵 (16)為多相流泵。
說明書
含油污水處理用微納米氣浮裝置
技術領域
本實用新型涉及水處理工藝中的氣浮裝置,尤其涉及一種含油污水處理用微納米氣浮 裝置。
背景技術
目前,在工業廢水和城市污水處理的氣浮工藝中,按照產生氣泡的方法不同,氣浮可 以分為電解浮上法和加壓溶氣浮上法。
電解浮上法是利用不溶性的陽極和陰極,通入5-10V的直流電,直接將廢水電解。 陽極和陰極分別產生氫氣和氧氣,形成大量的微小氣泡,將廢水中的懸浮顆粒或先經混凝 處理所形成的絮凝體粘附而上浮至水面,產生泡沫層,然后用刮渣機將泡沫刮除,從而達 到固液分離的目的。然而該方法主要用于中小規模的工業廢水處理,其缺點是:耗電量大, 投資成本高,操作運行管理較復雜,操作不方便,電極容易結垢,使用壽命短,因而在 工業中很少使用。
加壓溶氣浮上法是指物料在加壓的條件下被曝氣,使其充分溶氣,然后在常壓的條件 下,壓力驟然降低,從而使物料中的溶氣析出,形成大量細微的氣泡,氣泡粘附在顆粒雜 質上,使其浮于水面,從而形成泡沫浮渣,再用刮渣機將其除去,最終達到固液分離的目 的。然而該方法需要溶氣罐、空壓機或射流器、水泵等設備,占地面積大,投資成本高。
發明內容
本實用新型是為了解決現有方法存在的成本高、占地面積大以及操作不便的問題,而 提供一種含油污水處理用微納米氣浮裝置。
本實用新型的含油污水處理用微納米氣浮裝置由污水進水管、排污斜管組件、旋流式 溶氣釋放器、溢流擋板、自動收油機、不銹鋼鏈條、刮油板、收油槽、排油管、自動溢流 水箱、出水管、溶氣泵進水管、真空表、氣體流量計、溶氣泵進氣管、溶氣泵、高效溶氣 穩壓器、排氣閥、壓力表、高壓飽和溶氣出水管、截止閥、集泥器組件、排泥管、清水排 水管束、氣浮池箱體和控制箱組成;
所述的污水進水管的出水口與氣浮池箱體的右側壁底部相連,所述的排污斜管組件設 置在污水進水管上方且位于氣浮池箱體側壁與溢流擋板之間,所述的旋流式溶氣釋放器位 于排污斜管組件上方,所述的溢流擋板位于污水進水管、排污斜管組件和旋流式溶氣釋放 器的左側且垂直于氣浮池箱體的箱底設置;
所述的溢流擋板右側旋流式溶氣釋放器上方為溶氣釋放區,所述的溢流擋板右側排污 斜管組件下方為污泥沉降區;
所述的集泥器組件設置在排污斜管組件下方;
所述的排泥管進口與污泥沉降區位置處的氣浮池箱體的箱底相連;
所述的收油槽位于氣浮池箱體左側壁,所述的排油管進口與收油槽底部相連,所述的 排油管由氣浮池箱體左側壁底部穿出進行排油;
所述的不銹鋼鏈條的一端套設在自動收油機的主動軸上,另一端套設在從動軸上,所 述的自動收油機的主動軸和從動軸通過螺釘固定于氣浮池箱體的頂部,所述的不銹鋼鏈條 位于收油槽側壁的右側,所述的刮油板鑲嵌在不銹鋼鏈條上;
所述的自動溢流水箱位于氣浮池箱體左側壁外部的上端,所述的出水管的進口與自動 溢流水箱的底部相連,所述的清水排水管束橫臥于氣浮池箱體底部且位于溢流擋板的左 側,所述的清水排水管束由一根橫向排布的主管和若干縱向排布的分管組成,所述的清水 排水管束中縱向排布的分管上有進水孔,所述的清水排水管束橫向排布的主管的左端豎直 向上延伸至自動溢流水箱側壁的上部,穿過自動溢流水箱側壁由氣浮池箱體左側壁的上端 穿出與出水管的進口相連;
所述的溶氣泵進水管進水口與氣浮池箱體左側壁下端相連,且位于排油管和清水排水 管束的下方,所述的溶氣泵進水管出水口與溶氣泵的進口相連,所述的溶氣泵的出口與高 效溶氣穩壓器的進口相連,所述的高效溶氣穩壓器的出口與高壓飽和溶氣出水管的進口相 連,所述的高壓飽和溶氣出水管的出口穿過污泥沉降區位置處的氣浮池箱體的箱底與旋流 式溶氣釋放器相連;
所述的溶氣泵進口處豎直設置有溶氣泵進氣管,所述的溶氣泵進氣管上端設置有氣體 流量計,所述的溶氣泵進氣管左側和溶氣泵進水管出水口右側的中間位置設置有真空表;
所述的高效溶氣穩壓器上設置有排氣閥和壓力表;
所述的高壓飽和溶氣出水管上設置有截止閥;
所述的控制箱掛設在氣浮池箱體的外壁。
本實用新型的工作原理是:
氣浮法用于處理低濁水效果很好,但對于濁度較高的原水處理效果較差;沉淀法與氣 浮法正好相反,為了發揮各自優勢,彌補不足,本發明將氣浮池與沉淀池結合在一起,使 同一裝置內既有氣浮的功能又有沉淀的功能。
①當原水的濁度較高時,按沉淀法運行:
含油污水由污水進水管進入氣浮池箱體從排污斜管組件下端緩慢上升,沉淀污泥由集 泥器組件收集繼而從氣浮池箱體底部的排泥管排出,含油污水通過排污斜管組件得以沉淀 澄清。
排污斜管組件的工作原理:根據潛池理論,把與水平面成一定角度的排污斜管組件放 置于池中,水流經過排污斜管組件,重的固體沉于氣浮池底部,輕的固體浮于排污斜管組 件管內壁的頂部,隨著水流上升,通過旋流式溶氣釋放器產生的氣泡都帶到水面,進而被 自動收油機上鑲嵌在不銹鋼鏈條上的刮油板帶走,從而實現固液分離。
②當原水濁度較低時,按氣浮方式運行:
在氣浮池箱體前端通入溶氣水,高壓飽和溶氣水由高壓飽和溶氣出水管進入氣浮池箱 體,通過產生的高密度的微氣泡溶氣水與污水混合,使污水中的油上浮于水面由自動收油 機上鑲嵌在不銹鋼鏈條上的刮油板刮入收油槽,然后排油管排出,氣浮后的清水由自動溢 流水箱上的出水管流出。
微氣泡產生過程為:溶氣泵通過溶氣泵進氣管吸入足夠量的空氣,通過溶氣泵進水管 吸入凈水,利用溶氣泵特殊的葉輪結構,在泵內建立壓力的過程中產生氣液二相充分的混 合并達到飽和,高速旋轉的多級葉輪將吸入的空氣多次切割成小氣泡,并將切割后的小氣 泡在泵內的高壓環境中瞬間溶解于回流污水中。這種特殊結構的氣液多相泵產生的氣泡直 徑小于30微米,吸入空氣最大溶解度達到100%,溶氣水中最大含氣量達到30%,泵的 性能在流量變化和氣量波動時十分穩定。高壓飽和溶氣水通過減壓閥控制壓力在 0.4-0.6Mpa范圍內,在溶氣釋放區內污水與飽和溶氣水充分混合,污水中的懸浮物、油顆 粒被溶氣水釋放的粒徑約30μm微氣泡聯合吸附、捕捉形成混合體,在氣泡的浮力作用下, 混合體在氣浮池內隨水流呈上浮趨勢,逐漸浮到液面被刮油機刮至收油槽內分離,凈水經 清水排水管束進入自動溢流水箱,最后由出水管排出,完成凈化。
本實用新型的有益效果:
1)采用多相流泵代替傳統的回流泵、空氣儲罐、空壓機等,減小占地面積,降低運 行成本,減少維護人力;同時,將溶氣壓力提升至0.45-0.6Mpa,系統產生的溶氣水穩定 性好、氣泡密度大。
2)利用多相流泵,系統產生粒徑約為25μm左右的微小氣泡,更容易粘附污水中的 懸浮物和油粒;同時利用無堵塞釋放器,進而保證氣泡的穩定性,且不會發生堵塞的現象。
3)溶氣比高;多相流泵是將吸入空氣與回流水混合,然后通過開式葉輪結構保證氣 液混氣輸送的穩定性,該溶氣水的溶氣比可達30-35%,從而達到了更好的去除效果。
4)結構簡單,易于調試,運行穩定;對于流量波動較大的進水系統,可以進行流量 的閉環控制,以保證出水水質的穩定。
5)節能降耗,自動化程度高;利用變頻調速技術控制螺桿泵轉速不高于300rpm,工 作時穩定、安靜,大大延長了設備的使用壽命,同時節省能耗20%以上。
6)利用高壓溶氣原理產生高密度的微氣泡,其比表面積大,捕捉效果強,通過產生 的高密度的微氣泡溶氣水與污水混合,高效去除污水中浮油、乳化油、固體懸浮物SS和 COD。






