公布日:2023.12.15
申請日:2023.10.23
分類號:C02F11/122(2019.01)I;C02F11/14(2019.01)I;C02F11/131(2019.01)I
摘要
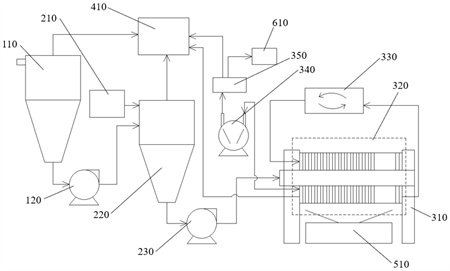
本說明書實施例提供一種濃縮脫水干化成套設備,該設備包括加熱裝置、真空脫水干化系統、污水處理裝置和泥餅收集裝置;加熱裝置包括電磁加熱系統;真空脫水干化系統包括污泥罐、加藥罐、濃縮罐、隔膜壓濾機、真空抽氣裝置和冷凝器,真空抽氣裝置被配置為對隔膜壓濾機提供負壓,冷凝器被配置為冷卻真空抽氣裝置抽取的蒸汽;污泥罐、濃縮罐、冷凝器和隔膜壓濾機分別與污水處理裝置連接,并分別將產生的污水輸入污水處理裝置;泥餅收集裝置被配置為收集隔膜壓濾機排出的污泥濾餅。

權利要求書
1.一種濃縮脫水干化成套設備,其特征在于,包括加熱裝置、真空脫水干化系統、污水處理裝置和泥餅收集裝置;所述加熱裝置包括電磁加熱系統;所述真空脫水干化系統包括污泥罐、加藥罐、濃縮罐、隔膜壓濾機、真空抽氣裝置和冷凝器,所述真空抽氣裝置被配置為對所述隔膜壓濾機提供負壓,所述冷凝器被配置為冷卻所述真空抽氣裝置抽取的蒸汽;所述污泥罐、所述濃縮罐、所述冷凝器和所述隔膜壓濾機分別與所述污水處理裝置連接,并分別將產生的污水輸入所述污水處理裝置;所述泥餅收集裝置被配置為收集所述隔膜壓濾機排出的污泥濾餅。
2.根據權利要求1所述的濃縮脫水干化成套設備,其特征在于,還包括傳感系統、控制系統和處理器;所述傳感系統包括設置于所述污泥罐以及所述濃縮罐內的多個液位傳感器,所述液位傳感器被配置為判斷上清液和污泥的液位;所述處理器分別與所述傳感系統和所述控制系統通信連接。
3.根據權利要求2所述的濃縮脫水干化成套設備,其特征在于,所述傳感系統還包括溫度傳感器,所述溫度傳感器設于所述污泥罐和所述濃縮罐內。
4.根據權利要求2所述的濃縮脫水干化成套設備,其特征在于,所述控制系統包括多個控制閥門,所述多個控制閥門被配置為控制污泥供給量和/或高壓水供給量。
5.根據權利要求1所述的濃縮脫水干化成套設備,其特征在于,所述污泥罐包括圓柱形的主體部和錐形的底部,所述底部設有污泥出口。
6.根據權利要求1所述的濃縮脫水干化成套設備,其特征在于,所述污泥罐的頂部設有用于吸取上清液的出水管,由靠近所述上清液的一側至遠離所述上清液的一側,所述出水管的橫截面積逐漸減小。
7.根據權利要求1所述的濃縮脫水干化成套設備,其特征在于,所述濃縮罐的包括圓柱形的罐體和錐形的罐底,所述罐底設有污泥出口。
8.根據權利要求7所述的濃縮脫水干化成套設備,其特征在于,所述濃縮罐還包括旋轉葉輪,所述旋轉葉輪設于所述罐體內,所述罐體內設有螺旋凹槽,所述螺旋凹槽與所述旋轉葉輪相匹配。
9.根據權利要求8所述的濃縮脫水干化成套設備,其特征在于,所述旋轉葉輪的葉片為曲面。
10.根據權利要求1所述的濃縮脫水干化成套設備,其特征在于,還包括微波輻照設備,所述微波輻照設備設于所述污泥罐上方。
發明內容
本說明書一個或多個實施例提供一種濃縮脫水干化成套設備。所述濃縮脫水干化成套設備包括加熱裝置、真空脫水干化系統、污水處理裝置和泥餅收集裝置;所述加熱裝置包括電磁加熱系統;所述真空脫水干化系統包括污泥罐、加藥罐、濃縮罐、隔膜壓濾機、真空抽氣裝置和冷凝器,所述真空抽氣裝置被配置為對所述隔膜壓濾機提供負壓,所述冷凝器被配置為冷卻所述真空抽氣裝置抽取的蒸汽;所述污泥罐、所述濃縮罐、所述冷凝器和所述隔膜壓濾機分別與所述污水處理裝置連接,并分別將產生的污水輸入所述污水處理裝置;所述泥餅收集裝置被配置為收集所述隔膜壓濾機排出的污泥濾餅。
在一些實施例中,所述濃縮脫水干化成套設備還包括傳感系統、控制系統和處理器;所述傳感系統包括設置于所述污泥罐以及所述濃縮罐內的多個液位傳感器,所述液位傳感器被配置為判斷上清液和污泥的液位;所述處理器分別與所述傳感系統和所述控制系統通信連接。
在一些實施例中,所述傳感系統還包括溫度傳感器,所述溫度傳感器設于所述污泥罐和所述濃縮罐內。
在一些實施例中,所述控制系統包括多個控制閥門,所述多個控制閥門被配置為控制污泥供給量和/或高壓水供給量。
在一些實施例中,所述污泥罐包括圓柱形的主體部和錐形的底部,所述底部設有污泥出口。
在一些實施例中,所述污泥罐的頂部設有用于吸取上清液的出水管,由靠近所述上清液的一側至遠離所述上清液的一側,所述出水管的橫截面積逐漸減小。
在一些實施例中,所述濃縮罐的包括圓柱形的罐體和錐形的罐底,所述罐底設有污泥出口。
在一些實施例中,所述濃縮罐還包括旋轉葉輪,所述旋轉葉輪設于所述罐體內,所述罐體內設有螺旋凹槽,所述螺旋凹槽與所述旋轉葉輪相匹配。
在一些實施例中,所述旋轉葉輪的葉片為曲面。
在一些實施例中,還包括微波輻照設備,所述微波輻照設備設于所述污泥罐上方。
(發明人:毛克峰)






