公布日:2024.06.14
申請日:2024.03.20
分類號:F22B37/54(2006.01)I;F22B37/56(2006.01)I;F24D3/10(2006.01)I;F24D19/10(2006.01)I
摘要
本發明涉及一種用于鍋爐連續排污水熱量回收的方法和系統,包括連接設置的連續排污擴容器和定期排污擴容器,所述連續排污擴容器上設置污水進口,定期排污擴容器與定排水池連接;第一閥門與所述連續排污擴容器連接設置;第二閥門與第一調節閥連接設置,所述第二閥門與連續排污擴容器連接,所述第一調節閥與定期排污擴容器連接;以及與所述連續排污擴容器連接設置的采暖熱用戶和混水機組,所述采暖熱用戶和混水機組并聯設置并通過第三閥門與所述定期排污擴容器連接。本發明具有減少常規采暖系統的能量消耗、減少消耗常規采暖系統的軟化水補水的特點,以及系統中排水池占地面積小、降低土建成本優點。

權利要求書
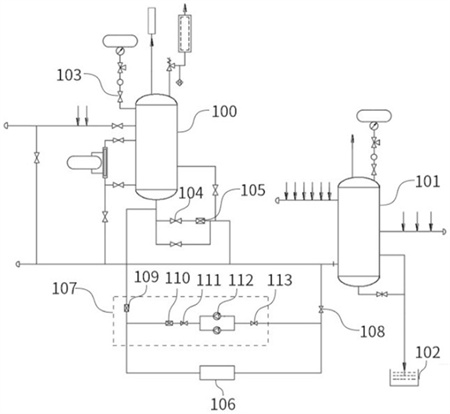
1.一種用于鍋爐連續排污水熱量回收的系統,其特征在于,包括連接設置的連續排污擴容器和定期排污擴容器,所述連續排污擴容器上設置污水進口,定期排污擴容器與定排水池連接;第一閥門與所述連續排污擴容器連接設置;第二閥門與第一調節閥連接設置,所述第二閥門與連續排污擴容器連接,所述第一調節閥與定期排污擴容器連接;以及與所述連續排污擴容器連接設置的采暖熱用戶和混水機組,所述采暖熱用戶和混水機組并聯設置并通過第三閥門與所述定期排污擴容器連接。
2.如權利要求1所述的一種用于鍋爐連續排污水熱量回收的系統,其特征在于,所述混水機組包括依次連接的第二調節閥、第三調節閥、止回閥、混水泵和第四閥門,所述第二調節閥與所述連續排污擴容器連接,所述第四閥門與所述第三閥門連接。
3.一種用于鍋爐連續排污水熱量回收的方法,其特征在于,所述方法包括以下步驟:S1:開啟連續排污擴容器蒸汽出口位置的第一閥門;S2:緩慢打開排污水進口位置的第五閥門,使連續排污擴容器內水位逐漸升高,直到流量達到正常的排污量;S3:當達到正常水位時,開啟第二調節閥、第三調節閥、第三閥門、第四閥門和混水泵;S4:調節第二調節閥、第三調節閥和混水泵對采暖系統供水溫度進行調節。
4.如權利要求3所述的一種用于鍋爐連續排污水熱量回收的方法,其特征在于,所述方法還包括步驟S5:當采暖熱用戶負荷減小時,逐步減小閥門第二調節閥的開度,同時增大第三調節閥的開度。
5.如權利要求4所述的一種用于鍋爐連續排污水熱量回收的方法,其特征在于,所述方法還包括步驟S6:當觸發高水位報警信號,第二閥門常開,通過聯鎖開啟并逐漸增加第一調節閥開度,直至水位達到低水位后,逐漸減小第一調節閥開度,直至關閉。
發明內容
為解決現有技術中存在的技術問題,本發明提供一種用于鍋爐連續排污水熱量回收的方法和系統。
依據本發明技術方案的第一方面,提供一種用于鍋爐連續排污水熱量回收的系統,包括連接設置的連續排污擴容器和定期排污擴容器,所述連續排污擴容器上設置污水進口,定期排污擴容器與定排水池連接;
第一閥門與所述連續排污擴容器連接設置;
第二閥門與第一調節閥連接設置,所述第二閥門與連續排污擴容器連接,所述第一調節閥與定期排污擴容器連接;以及
與所述連續排污擴容器連接設置的采暖熱用戶和混水機組,所述采暖熱用戶和混水機組并聯設置并通過第三閥門與所述定期排污擴容器連接。
進一步地,所述混水機組包括依次連接的第二調節閥、第三調節閥、止回閥、混水泵和第四閥門,所述第二調節閥與所述連續排污擴容器連接,所述第四閥門與所述第三閥門連接。
依據本發明技術方案的第二方面,提供一種用于鍋爐連續排污水熱量回收的方法,所述方法包括以下步驟:
S1:開啟連續排污擴容器蒸汽出口位置的第一閥門;
S2:緩慢打開排污水進口位置的第五閥門,使連續排污擴容器內水位逐漸升高,直到流量達到正常的排污量;
S3:當達到正常水位時,開啟第二調節閥、第三調節閥、第三閥門、第四閥門和混水泵;
S4:調節第二調節閥、第三調節閥和混水泵對采暖系統供水溫度進行調節。
進一步地,所述方法還包括步驟
S5:當采暖熱用戶負荷減小時,逐步減小閥門第二調節閥的開度,同時增大第三調節閥的開度。
進一步地,所述方法還包括步驟
S6:當觸發高水位報警信號,第二閥門常開,通過聯鎖開啟并逐漸增加第一調節閥開度,直至水位達到低水位后,逐漸減小第一調節閥開度,直至關閉。
與現有技術相比較,本發明提供的一種用于鍋爐連續排污水熱量回收的方法和系統,具有如下有益效果:
本發明通過將采暖熱用戶和混水機組并聯設置形成一環形結構且一側連接連續排污擴容器用于進水,該環形結構的另一側通過第三閥門與定期排污擴容器連接用于出水,該采暖熱用戶和混水機組形成一個循環結構,通過第三閥門可以控制該結構內循環后的污水向定期排污擴容器的的通斷,以充分回收利用鍋爐排污高溫水的熱量,并將回收的余熱通過合理手段用于冬季建筑物采暖,減少常規采暖系統的能量消耗;經余熱回收后的熱廢水,水溫降低,相應可以減少摻混常溫水量,減少原系統自來水耗水量。同時因為采暖系統循環水量及常規采暖系統的系統水容量減少,可減少消耗常規采暖系統的軟化水補水;由于原摻混水量減少,總水量相應減少,可有效縮小原系統所需水池體積,從而減少占地及土建費用。
(發明人:梁守朋;趙茂中;趙玉嬌;趙然;張萍)






