申請日2016.05.30
公開(公告)日2016.09.07
IPC分類號C02F9/14; C02F101/30; C02F101/16
摘要
本發明公開了一種多點進水生物膜耦合磷吸附裝置處理污水的結構及方法,污水由進水管同時進入一級缺氧區、二級缺氧區生物膜區,進水比例3:1‑1:1,隨后污水通過連通管折流式經過各級缺氧區和好氧區,污水在一級缺氧區經過前置預處理及利用回流污泥脫氮,進入一級好氧區去除有機物和氨氮,一級好氧區出水與二級缺氧區進水混合后,于其內進一步脫氮,二級好氧區進一步去除有機物和氨氮,經處理后污水進入沉淀池,沉淀池表層上清液出水至磷吸附裝置中,經吸附后由其底部排出,磷吸附裝置對污水中磷及溶解性和懸浮性污染物質進行吸附,吸附飽和后通過反沖洗泵對其進行清洗。本發明尤其適用于中、小型城鎮生活污水及工業廢水深度脫氮除磷領域。
摘要附圖
權利要求書
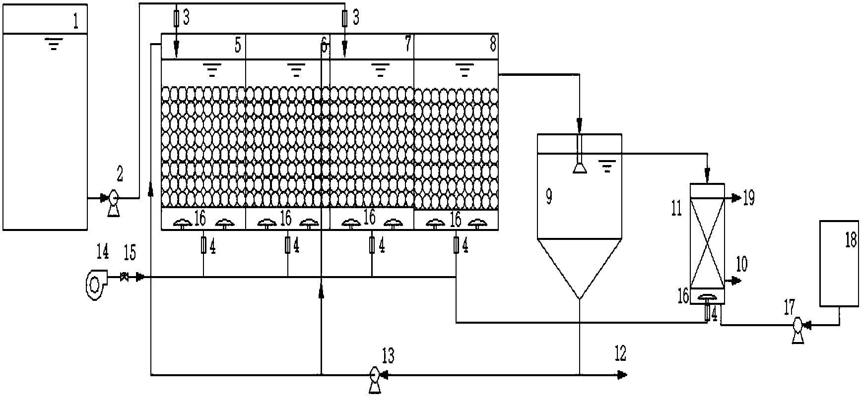
1.一種多點進水生物膜耦合磷吸附裝置處理污水的結構,包括由進水管連接的原水箱、進水泵及主體生物反應器,所述主體生物反應器連接有沉淀池、磷吸附裝置,所述磷吸附裝置通過反沖洗泵連接至清水池,其特征在于:
所述主體生物反應器為矩形反應池,反應池內并行地相隔設置有2~4級A/O單元,所述A/O單元包括缺氧區、好氧區,其上一級A/O單元的好氧區與下一級A/O單元的缺氧區相連通,形成使污水呈折流的多級串聯結構,每級A/O單元的缺氧區與進水管相連,最后一級的好氧區與沉淀池相連,沉淀池底部連接有污泥回流泵;
所述A/O單元底部設置有微孔曝氣盤,微孔曝氣盤上方設有承托板,承托板上開有圓孔,承托板之上為填料區,填料區上層預留穩定水層,微生物在填料表面附著繁殖,形成生物膜。
2.根據權利要求1所述的一種多點進水生物膜耦合磷吸附裝置處理污水的結構,其特征在于:所述主體生物反應器設置有兩級A/O單元,其分為四個獨立區間,沿進水方向依次為一級缺氧區、一級好氧區、二級缺氧區、二級好氧區,所述一級缺氧區、一級好氧區、二級缺氧區、二級好氧區底部均設有微孔曝氣盤,微孔曝氣盤連接有氣體玻璃轉子流量計、空氣壓縮機及空氣調節閥構成曝氣系統。
3.根據權利要求1或2所述的一種多點進水生物膜耦合磷吸附裝置處理污水的結構,其特征在于:所述缺氧區與好氧區通過連通管交替連接,其中上一級缺氧區與下一級好氧區的連通管設置于下水面上10cm處,上一級好氧區與下一級缺氧區的連通管設置于上水面下10cm處。
4.根據權利要求3所述的一種多點進水生物膜耦合磷吸附裝置處理污水的結構,其特征在于:所述缺氧區采用連續進水低曝氣運行,其進水管設置于邊壁上方,所述進水管位置為水面上10cm處,其采用小孔均勻布水,所述缺氧區微孔曝氣盤曝氣強度控制在出水溶解氧小于0.5mg/l。
5.根據權利要求3所述的一種多點進水生物膜耦合磷吸附裝置處理污水的結構,其特征在于:所述好氧區微孔曝氣盤曝氣強度控制在出水溶解氧大于2.0mg/l。
6.根據權利要求3所述的一種多點進水生物膜耦合磷吸附裝置處理污水的結構,其特征在于:所述每級A/O單元內缺氧區和好氧區的容積比為1:1~1:3,以充分匹配硝化與反硝化的過程。
7.根據權利要求2所述的一種多點進水生物膜耦合磷吸附裝置處理污水的結構,其特征在于:所述一級缺氧區為前置預處理及利用回流污泥中的硝態氮進行反硝化脫氮,二級缺氧區進一步脫氮;一級好氧區去除有機物和氨氮,二級好氧區進一步去除有機物和氨氮,所述沉淀池上清液出水,其底部部分污泥直接排出,部分污泥則通過污泥回流泵回流至各級缺氧區。
8.根據權利要求7所述的一種多點進水生物膜耦合磷吸附裝置處理污水的結構,其特征在于:所述沉淀池表層上清液出水至磷吸附裝置中,經吸附后由其底部排出,所述磷吸附裝置中填料采用碳化污泥,對污水中磷及溶解性和懸浮性污染物質進行吸附,吸附飽和后通過反沖洗泵進行清洗,使磷吸附裝置恢復工作性能。
9.根據權利要求1所述的一種多點進水生物膜耦合磷吸附裝置處理污水的結構,其特征在于:所述承托板上開有直徑8cm的圓孔,承托板之上為填料區,填料區體積為對應A/O單元體積的60%-80%,所述缺氧區、好氧區的填料均為直徑10cm的速分球,該速分球內填充物為火山巖,孔隙率為0.6。
10.一種多點進水生物膜耦合磷吸附裝置處理污水的方法,其特征在于:該方法應用于權利要求1至9所述的多點進水生物膜耦合磷吸附裝置處理污水的結構,其包括:
污水由進水管同時進入一級缺氧區、二級缺氧區生物膜區,進水比例3:1-1:1,隨后污水通過連通管折流式經過各級缺氧區和好氧區,污水在一級缺氧區經過前置預處理及利用回流污泥脫氮,進入一級好氧區去除有機物和氨氮,一級好氧區出水與二級缺氧區進水混合后,于其內進一步脫氮,二級好氧區進一步去除有機物和氨氮,經處理后污水進入沉淀池,沉淀池表層上清液出水至磷吸附裝置中,經吸附后由其底部排出,磷吸附裝置對污水中磷及溶解性和懸浮性污染物質進行吸附,吸附飽和后通過反沖洗泵對其進行清洗。
說明書
一種多點進水生物膜耦合磷吸附裝置處理污水的結構及方法
技術領域
本發明屬于污水處理領域,具體為一種改良多點進水生物膜與磷吸附裝置耦合的生物脫氮除磷處理污水的結構及方法。
背景技術
目前,我國城鎮污水處理廠存在嚴重的碳源不足問題,碳源不足不僅使TN達標難度較大,還會造成污泥濃度低、易松散膨脹等問題。
北京市地方標準一級B標準,排放限值為COD<30mg/L,NH4+-N<2mg/L,TN<15mg/l,TP<1.5mg/l,TSS<8mg/l。新標準相比《城鎮污水處理廠污染物排放標準》(GB18918-2002)中的一級A排放標準更為嚴格,單一的工藝已經遠不能滿足時代需求,耦合工藝的串聯、協同變得尤為重要。
連續流多點進水工藝是一種高效的污水生物脫氮工藝,是近年來國內外新開發的生物脫氮工藝,它耦合了傳統生物膜工藝、磷吸附工藝,采用多點進水方式在各段缺氧區進水的生物處理工藝,結合了兩者優勢開發了對處理低C/N比污水更有利的污水處理工藝。
現有技術雖然針對A/O分段進水工藝存在的問題作了諸多改進,但仍然存在很多問題。如中國專利“改良分段進水深度脫氮除磷的裝置和方法”(公告號:CN101570382B,公告日:2011.7.13)公布了一種改良分段進水深度脫氮除磷的裝置和方法,將A/O分段進水工藝改為改良UCT分段進水工藝,馴化出反硝化除磷細菌來實現反硝化除磷,從而實現除磷,其反硝化除磷細菌馴化周期比較長,因此啟動時間相應也比較長;除磷和脫氮存在泥齡上的矛盾,兩者不能同時兼顧,因此除磷穩定性差。
中國專利“一種分段進水MBBR脫氮除磷的裝置”(公告號:CN202492436U,公告日:2012.10.17)公布了一種分段進水MBBR脫氮除磷的裝置,將A/O分段進水工藝改為改良UCT分段進水工藝,馴化出反硝化除磷細菌來實現反硝化除磷,從而實現除磷,通過在好氧段投加懸浮填料和使用濾布濾池,解決了除磷和脫氮存在的泥齡矛盾,利用反硝化除磷菌實現除磷,但仍存在反硝化除磷細菌馴化周期比較長,啟動時間比較長等問題。
發明內容
針對上述不足,本發明提供了一種改良多點進水生物膜與磷吸附裝置耦合的生物脫氮除磷處理污水的結構及方法,鑒于連續流多點進水脫氮工藝有較好的脫氮性能,對于較低碳氮比的污水有一定的處理優勢,本發明將連續流多點進水生物膜工藝與磷吸附工藝相結合,利用強化同步硝化反硝化脫氮作用來尋求低碳氮比污水實現最優化處理效果的耦合工藝。
本發明解決其技術問題所采用的技術方案為:
一種多點進水生物膜耦合磷吸附裝置處理污水的結構,包括由進水管連接的原水箱、進水泵及主體生物反應器,所述主體生物反應器連接有沉淀池、磷吸附裝置,所述磷吸附裝置通過反沖洗泵連接至清水池;
所述主體生物反應器為矩形反應池,反應池內并行地相隔設置有2~4級A/O單元,所述A/O單元包括缺氧區、好氧區,其上一級A/O單元的好氧區與下一級A/O單元的缺氧區相連通,形成使污水呈折流的多級串聯結構,每級A/O單元的缺氧區與進水管相連,最后一級的好氧區與沉淀池相連,沉淀池底部連接有污泥回流泵;
所述A/O單元底部設置有微孔曝氣盤,微孔曝氣盤上方設有承托板,承托板上開有圓孔,承托板之上為填料區,填料區上層預留穩定水層,微生物在填料表面附著繁殖,形成生物膜。
作為上述技術方案的改進,所述主體生物反應器設置有兩級A/O單元,其分為四個獨立區間,沿進水方向依次為一級缺氧區、一級好氧區、二級缺氧區、二級好氧區,所述一級缺氧區、一級好氧區、二級缺氧區、二級好氧區底部均設有微孔曝氣盤,微孔曝氣盤連接有氣體玻璃轉子流量計、空氣壓縮機及空氣調節閥構成曝氣系統。
作為上述技術方案的改進,所述缺氧區與好氧區通過連通管交替連接,其中上一級缺氧區與下一級好氧區的連通管設置于下水面上10cm處,上一級好氧區與下一級缺氧區的連通管設置于上水面下10cm處。
作為上述技術方案的改進,所述缺氧區采用連續進水低曝氣運行,其進水管設置于邊壁上方,所述進水管位置為水面上10cm處,其采用小孔均勻布水,所述缺氧區微孔曝氣盤曝氣強度控制在出水溶解氧小于0.5mg/l。
作為上述技術方案的改進,所述好氧區微孔曝氣盤曝氣強度控制在出水溶解氧大于2.0mg/l。
作為上述技術方案的改進,所述每級A/O單元內缺氧區和好氧區的容積比為1:1~1:3,以充分匹配硝化與反硝化的過程。
作為上述技術方案的改進,所述一級缺氧區為前置預處理及利用回流污泥中的硝態氮進行反硝化脫氮,二級缺氧區進一步脫氮;一級好氧區去除有機物和氨氮,二級好氧區進一步去除有機物和氨氮,所述沉淀池上清液出水,其底部部分污泥直接排出,部分污泥則通過污泥回流泵回流至各級缺氧區。
作為上述技術方案的改進,所述沉淀池表層上清液出水至磷吸附裝置中,經吸附后由其底部排出,所述磷吸附裝置中填料采用碳化污泥,對污水中磷及溶解性和懸浮性污染物質進行吸附,吸附飽和后通過反沖洗泵進行清洗,使磷吸附裝置恢復工作性能。
作為上述技術方案的改進,所述承托板上開有直徑8cm的圓孔,承托板之上為填料區,填料區體積為對應A/O單元體積的60%-80%,所述缺氧區、好氧區的填料均為直徑10cm的速分球,該速分球內填充物為火山巖,孔隙率為0.6。
一種多點進水生物膜耦合磷吸附裝置處理污水的方法,該方法應用于上述的多點進水生物膜耦合磷吸附裝置處理污水的結構,其包括:
污水由進水管同時進入一級缺氧區、二級缺氧區生物膜區,進水比例3:1-1:1,隨后污水通過連通管折流式經過各級缺氧區和好氧區,污水在一級缺氧區經過前置預處理及利用回流污泥脫氮,進入一級好氧區去除有機物和氨氮,一級好氧區出水與二級缺氧區進水混合后,于其內進一步脫氮,二級好氧區進一步去除有機物和氨氮,經處理后污水進入沉淀池,沉淀池表層上清液出水至磷吸附裝置中,經吸附后由其底部排出,磷吸附裝置對污水中磷及溶解性和懸浮性污染物質進行吸附,吸附飽和后通過反沖洗泵對其進行清洗。
本發明進水方式為一級缺氧區、二級缺氧區同時進水;污水連續交替式經過缺氧區和好氧區,隨后進入沉淀池,經磷吸附裝置過濾后排出。采用多點進水方式有如下工藝優勢:
(1)有機物沿區均勻分布,負荷均衡,一定程度上縮小了供氧速率與好氧速率之間的差距,降低能耗,更能充分發揮活性污泥微生物的降解能力;
(2)各段缺氧區只進入部分原水,反硝化菌優先利用原水中易降解有機物進行反硝化反應,減少了好氧區異養菌對有機物的競爭,因此反硝化可以最大程度地利用原水碳源;
(3)硝化液從各段好氧區直接進入下一段缺氧區,不用設置硝化液內回流設施,簡化了工藝流程,節省了動力費用;
(4)反硝化出水直接進入好氧區,在一定程度上彌補了硝化反應對堿度的需求,減少了堿度物質投加量;
(5)對現有污水處理廠的升級改造相對簡單,只需將污水改為分段進水進入主體反應池體,部分池體改為缺氧運行,其它設施無需改動。
本發明帶來的有益效果有:
(1)提高碳源的利用率,將有效的碳源用于反硝化脫氮,同時避免過多的碳源直接進入好氧區,減少碳源與氧氣的直接碳化作用,減少碳源損失;
(2)本發明利用一級缺氧區前置預處理及污泥回流脫氮,二級缺氧區同步硝化反硝化脫氮;利用一級好氧區使有機物和氨氮達標;利用二級好氧區進一步去除有機物和氨氮;利用本系統,COD<30mg/L,NH4+-N<2mg/L,TN<15mg/l,TP<1.5mg/l,TSS<8mg/l;
(3)本發明投資省、占地面積少、運行維護簡單、特別適用于污水處理后用作地表水和地下水補充用水。


