申請日2014.11.04
公開(公告)日2015.03.11
IPC分類號C02F9/14
摘要
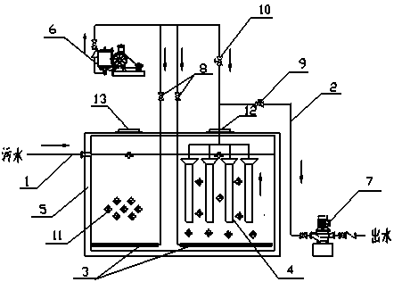
本實用新型公開了一種高效穩定的污水深度處理裝置,主要由進水管、出水管、曝氣管、膜組件、管道和池體組成,其特征在于:曝氣管設置在池體底部,曝氣管通過管道與鼓風機相連;膜組件通過出水管與池體外的自吸泵相連,且膜組件通過管道與鼓風機相連;所述膜組件采用過濾精度在0.5~10μm的PP熔噴濾芯;所述管道上均設有閥門;所述池體內分布有生物填料。本實用新型采用的特殊的生物填料和膜組件能提高池體的生物負荷、降低整體設備的運行能耗,可作為一種處理效果好且高效率低能耗的污水深度處理技術進行推廣。
權利要求書
1.一種高效穩定的污水深度處理裝置主要由進水管、出水管、曝氣管、膜組件、管道和池體組成,其特征在于:曝氣管設置在池體底部,曝氣管通過管道與鼓風機相連;膜組件通過出水管與池體外的自吸泵相連,且膜組件通過管道與鼓風機相連;所述管道上均設有閥門;所述池體內分布有生物填料。
2.根據權利要求1所述的高效穩定的污水深度處理裝置,其特征在于:膜組件采用過濾精度在0.5~10μm的PP熔噴濾芯。
3.根據權利要求1所述的高效穩定的污水深度處理裝置,其特征在于:生物填料采用密度0.9~1.0g/cm3、比表面積1000~1500m2/g、孔隙率>80%的粉末活性炭。
4.根據權利要求1所述的高效穩定的污水深度處理裝置,其特征在于:池體上設有檢修口和出氣口。
說明書
一種高效穩定的污水深度處理裝置
技術領域
本實用新型涉及一種污水處理領域,具體涉及一種污水處理效果好、運行能耗低的污水深度處理裝置。
背景技術
隨著中國經濟飛速發展,污水量增加,水體污染加劇,污水處理技術有了很大的發展,我國對水環境質量要求逐步提高,中國城鎮污水廠污染物排放標準對污水處理廠的出水越來越嚴,對污水處理技術也提出了高更的要求,現存工藝處理后水質難以達標排放,尤其是COD及氨氮超標。
目前我國現階段采用的污水處理技術仍然存在效率低、能耗高、維修率高、自動化程度低等缺點。BAF工藝與普通活性污泥法相比,有機負荷高、占地面積小、投資少、出水水質較好,但長時間運行濾頭易堵塞,維護費用高,且工藝的運行能耗大。MBR是一種將高效膜分離技術與傳統活性污泥法相結合的污水處理工藝,但MBR膜組件造價高、維護費用高、壽命短,定期更換成本高,且膜驅動壓力大能耗高限制了其推廣使用。因此,研究和開發對傳統工藝的改造和替代的新技術,一種處理效果好且高效率低能耗的污水深度處理技術,是我國當前污水治理領域的一項主要任務,其經濟、高效、節省能耗和簡便易行的技術路線適合我國的國情。
發明內容
本實用新型的目的是針對原有污水處理裝置的不足,提供一種處理效果好、運行能耗低的污水深度處理裝置。
為實現上述目的,本實用新型采用以下技術方案:一種高效穩定的污水深度處理裝置主要由進水管、出水管、曝氣管、膜組件、管道和池體組成,其特征在于:曝氣管設置在池體底部,曝氣管通過管道與鼓風機相連;膜組件通過出水管與池體外的自吸泵相連,且膜組件通過管道與鼓風機相連;所述管道上均設有閥門;所述池體內分布有生物填料。
所述膜組件采用過濾精度在0.5~10μm的PP熔噴濾芯。工作壓力小于0.25MPa。
所述生物填料采用密度0.9~1.0g/cm3、比表面積1000~1500m2/g、孔隙率>80%的粉末活性炭。
所述池體上設有檢修口和出氣口。
本實用新型的有益效果:采用的生物填料密度小,具有更高的比表面積,且孔隙率高,能懸浮在水中促進生化反應,提高了池體的生物負荷;采用的膜組件具有空隙大、操作壓力低的特點,可降低整體設備的能耗。本實用新型裝置兼有MBR和BAF的優點,同時克服了各個工藝的弊端,具有處理負荷高、占地面積小、運行能耗低等優點,滿足我國污水處理工藝的要求。







