申請日2013.07.26
公開(公告)日2014.01.15
IPC分類號C02F9/04
摘要
本實用新型公開了一種具有廢水處理裝置的RO反滲透水處理系統,包括依次相互連接的源水桶、過濾裝置、RO反滲透處理裝置和儲水桶,所述源水桶的出水口處安裝有源水泵;所述RO反滲透處理裝置的廢水排出口依次通過電子電磁閥和廢水電子流量計連接到所述源水桶,廢水電子流量計與源水桶之間還連接有藥物投加器;所述電子電磁閥、廢水電子流量計和藥物投加器均與控制系統信號連接。本實用新型的有益效果是:廢水處理裝置收集過濾裝置和RO反滲透裝置產生的廢水后,自動投放藥物處理再利用,減少了水資源的浪費,降低了用戶的使用成本。
權利要求書
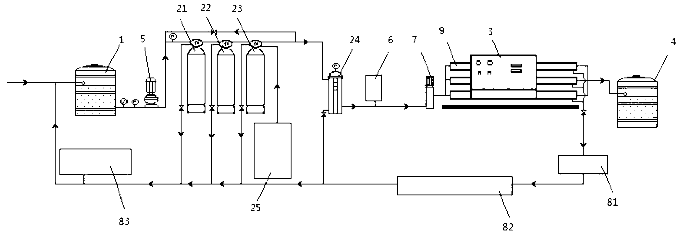
1.一種具有廢水處理裝置的RO反滲透水處理系統,包括依次相互連接的源水桶(1)、過濾裝置、RO反滲透處理裝置(9)和儲水桶(4),所述源水桶(1)的出水口處安裝有源水泵(5);其特征在于,所述RO反滲透處理裝置(9)的廢水排出口依次通過電子電磁閥(81)和廢水電子流量計(82)連接到所述源水桶(1),廢水電子流量計(82)與源水桶(1)之間還連接有藥物投加器(83);所述電子電磁閥(81)、廢水電子流量計(82)和藥物投加器(83)均與控制系統(3)信號連接。
2.如權利要求1所述的具有廢水處理裝置的RO反滲透水處理系統,其特征在于,所述控制系統(3)包括PLC單片機ALT59S52、接口電路EMC165和A/D模塊ADC0832,接口電路EMC165和A/D模塊ADC0832分別連接到PLC單片機ALT59S52;所述電子電磁閥(81)連接到PLC單片機ALT59S52,所述廢水電子流量計(82)通過模擬轉換模塊連接到A/D模塊ADC0832,所述藥物投加器(83)連接到PLC單片機ALT59S52。
3.如權利要求1或2所述的具有廢水處理裝置的RO反滲透水處理系統,其特征在于,所述過濾裝置的廢水排出口連接到所述源水桶(1)。
4.如權利要求1或2所述的具有廢水處理裝置的RO反滲透水處理系統,其特征在于,所述過濾裝置包括依次連接的砂濾器(21)、碳濾器(22)、軟化器(23)和保安過濾器(24),所述軟化器(23)還連接有再生裝置(25)。
5.如權利要求1或2所述的具有廢水處理裝置的RO反滲透水處理系統,其特征在于,所述過濾裝置出口依次連接有壓力傳感器(6)和加壓泵(7),加壓泵(7)的出口連接到所述RO反滲透處理裝置(9)。
說明書
具有廢水處理裝置的RO反滲透水處理系統
技術領域
本實用新型設計純水、超純水制備系統,具體涉及一種具有廢水處理裝置的RO反滲透水處理系統。
背景技術
目前的水處理系統主要由源水桶、過濾裝置、RO反滲透處理裝置、儲水桶以及控制系統構成,過濾裝置和RO反滲透裝置產生的廢水,一般都通過管道直接排入了下水道,這樣就造成了水的浪費,同時也使用戶增加了使用成本。
實用新型內容
本實用新型的目的是提供一種具有廢水處理裝置的RO反滲透水處理系統,解決了廢水的再利用問題,使RO反滲透水處理系統達到了零排放。
本實用新型的技術方案如下:一種具有廢水處理裝置的RO反滲透水處理系統,包括依次相互連接的源水桶、過濾裝置、RO反滲透處理裝置和儲水桶,所述源水桶的出水口處安裝有源水泵;所述RO反滲透處理裝置的廢水排出口依次通過電子電磁閥和廢水電子流量計連接到所述源水桶,廢水電子流量計與源水桶之間還連接有藥物投加器;所述電子電磁閥、廢水電子流量計和藥物投加器均與控制系統信號連接。
更進一步的技術方案是:上述方案中,所述控制系統包括PLC單片機ALT59S52、接口電路EMC165和A/D模塊ADC0832,接口電路EMC165和A/D模塊ADC0832分別連接到PLC單片機ALT59S52;所述電子電磁閥連接到PLC單片機ALT59S52,所述廢水電子流量計通過模擬轉換模塊連接到A/D模塊ADC0832,所述藥物投加器連接到PLC單片機ALT59S52。
更進一步,為了將過濾裝置產生的廢水也進行再利用,所述過濾裝置的廢水排出口連接到所述源水桶。
其中,過濾裝置包括依次連接的砂濾器、碳濾器、軟化器和保安過濾器,所述軟化器還連接有再生裝置。
為保證RO反滲透處理裝置的使用效果,所述過濾裝置出口依次連接有壓力傳感器和加壓泵,加壓泵的出口連接到所述RO反滲透處理裝置。
與現有技術相比,本實用新型的有益效果是:廢水處理裝置收集過濾裝置和RO反滲透裝置產生的廢水后,自動投放藥物處理再利用,減少了水資源的浪費,降低了用戶的使用成本。






