申請日2015.06.11
公開(公告)日2015.09.23
IPC分類號C02F11/12; C02F9/04
摘要
本發明提供的一種砂石加工沖洗廢水處理系統及方法,氣提泵的工作進口設在沉砂池內,氣提泵的工作出口與集砂槽連接,集砂槽與砂水分離器連接;沉砂池設有溢水槽,溢水槽通過管路與沉泥池連接。砂石廢水和壓縮空氣混合后,送入沉砂池;經過沉砂池沉淀后,氣提泵將沉砂送入集砂槽,經集砂槽的排氣孔排氣后送入砂水分離器;沉砂池的上清液進入溢水槽,添加絮凝劑后經管路送入沉泥池;將沉泥送入脫水裝置,制成泥餅;沉泥池的上清液循環使用。通過以上步驟,實現砂石加工沖洗廢水的泥砂分級回收處理和水循環使用。本發明將砂、泥和水進行分離,砂回收再利用,泥制成泥餅外運,水則用于循環使用,且設備投入少,系統能耗低,環保效益顯著。
摘要附圖
權利要求書
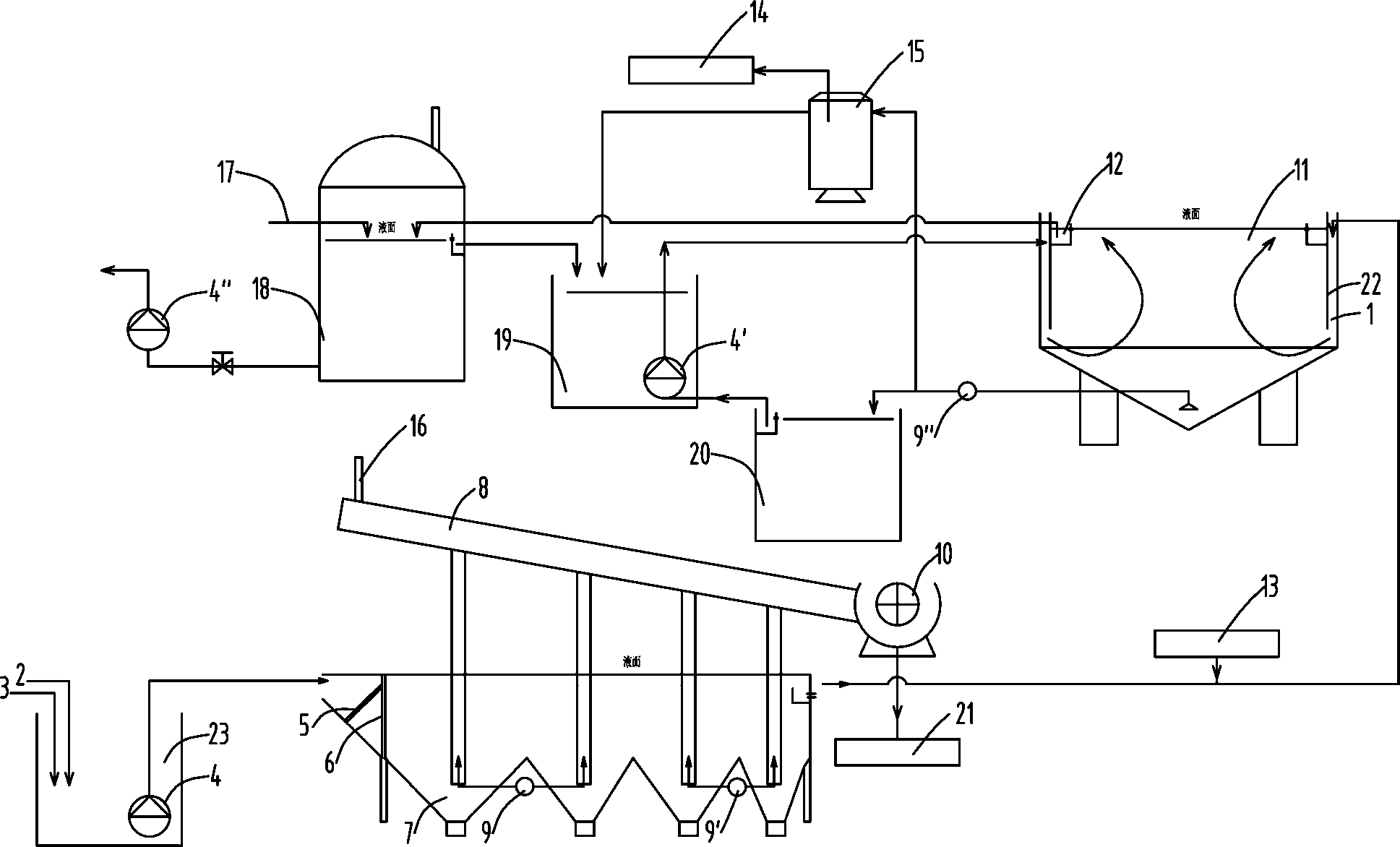
1.一種砂石加工沖洗廢水處理系統,其特征是:泵的工作進口設在沉砂池(7)內,泵的工作出口與集砂槽(8)連接,集砂槽(8)與砂水分離器(10)連接;
沉砂池(7)設有溢水槽(12),溢水槽(12)通過管路與沉泥池(11)連接。
2.根據權利要求1所述的一種砂石加工沖洗廢水處理系統,其特征是:在沉砂池(7)的進口處設有格柵(5)和配水墻(6);
所述的沉砂池(7)內設有多個集砂斗(71),靠近配水墻(6)的集砂斗(71)寬度較窄,遠離配水墻(6)的集砂斗(71)寬度較寬。
3.根據權利要求2所述的一種砂石加工沖洗廢水處理系統,其特征是:所述的集砂斗(71),靠近配水墻(6)的集砂斗(71)長度較長,遠離配水墻(6)的集砂斗(71)長度較短。
4.根據權利要求1所述的一種砂石加工沖洗廢水處理系統,其特征是:所述的沉泥池(11)中,在沉泥池(11)的內側邊緣設有導流墻裙(22),導流墻裙(22)上設有配水孔(1),沉泥池(11)設有溢水槽(12)。
5.根據權利要求1所述的一種砂石加工沖洗廢水處理系統,其特征是:泵的工作進口位于靠近沉泥池(11)底部的位置,泵的工作出口與脫水裝置連接。
6.根據權利要求5所述的一種砂石加工沖洗廢水處理系統,其特征是:泵的工作出口還通過管路與污泥濃縮池(20)連接,污泥濃縮池(20)設有溢水槽(12),溢水槽(12)通過管路與沉泥池(11)連接。
7.根據權利要求1所述的一種砂石加工沖洗廢水處理系統,其特征是:沉泥池(11)設有溢水槽(12),溢水槽(12)通過管路與調節水池(18)連接。
8.一種采用權利要求1~7任一項所述的砂石加工沖洗廢水處理系統進行廢水處理的方法,其特征是包括以下步驟:
一、砂石廢水(2)和壓縮空氣(3)混合后,送入沉砂池(7);
二、經過沉砂池(7)沉淀后,泵將沉砂送入集砂槽(8),經集砂槽(8)的排氣孔(16)排氣后送入砂水分離器(10);
三、沉砂池(7)的上清液進入溢水槽(12),添加絮凝劑(13)后經管路送入沉泥池(11);
四、泵將沉泥送入脫水裝置,制成泥餅(14);
五、沉泥池(11)的上清液循環使用;
通過以上步驟,實現砂石加工沖洗廢水的泥砂分級回收處理和水循環使用。
9.根據權利要求8所述的一種廢水處理的方法,其特征是:在沉砂池(7)的進口處設有格柵(5)和配水墻(6);
所述的沉砂池(7)內設有多個集砂斗(71),靠近配水墻(6)的集砂斗(71)寬度較窄,遠離配水墻(6)的集砂斗(71)寬度較寬;
所述的集砂斗(71),靠近配水墻(6)的集砂斗(71)長度較長,遠離配水墻(6)的集砂斗(71)長度較短;
泵的工作進口位于各個集砂斗(71)內,根據集砂斗(71)距離配水墻(6)的遠近,依次泵送各個集砂斗(71)內的沉砂,分別處理。
10.根據權利要求8所述的一種廢水處理的方法,其特征是:還設有調節水池(18)、第二集水井(19)和污泥濃縮池(20);
當沉泥池(11)內的泥渣量較大時,泵將泥漿泵送至污泥濃縮池(20)內,污泥濃縮池(20)的上清液送入第二集水井(19),調節水池(18)內液體送入第二集水井(19),第二集水井(19)內液體送入沉泥池(11)內再次沉淀;
調節水池(18)還設有補水管(17)。
說明書
砂石加工沖洗廢水處理系統及方法
技術領域
本發明涉及砂石廢水處理領域,特別是一種砂石加工沖洗廢水處理系統及方法。
背景技術
水電水利工程及其他建筑施工中砂石加工沖洗廢水的處理,該項的研究起步較晚,目前尚無統一的行業標準和工法,又因其沖洗廢水量大、含砂量高等原因,使其成為水電水利工程施工中環境保護的突出問題。
目前國內外對砂石廢水處理尚無一個較好的處理工藝,很多單位和個人對水電水利施工中砂石加工沖洗廢水的處理做了大量探討和研究,也取得了一些成果,但總體來看,距離砂石加工沖洗處理系統能夠正常、連續運行、處理后的廢水能夠達標或重復利用、處理后的渣料再利用還有較大差距。
中國專利文獻CN 102430272A公開了用于處理砂石廢水的方法,有利于避免平流式沉淀池砂石排放系統堵塞。該方法主要是先將平流式沉淀池底部的排污區按平流式沉淀池內的水的平流方向依次分成兩個排污區,然后給這兩個排污區分別連接各自的砂石排放系統;再將這兩個排污區內的砂石分別通過各自的砂石排放系統排出至平流式沉淀池的外部。采用本發明的方法,可有效防止板結現象的發生,有利于避免平流式沉淀池砂石排放系統堵塞,保證平流式沉淀池長期穩定的運轉。但是該方案沒有解決泥漿和砂石分離,以及水循環使用的問題,浪費較大。
中國專利文獻CN 203946988U提供一種砂石骨料加工廢水資源化利用處理系統,包括進水單元、水力旋流器、多級振蕩篩分單元以及電絮凝沉淀單元,所述進水單元包括進水池、設置在進水池內的格柵和渣漿泵;所述渣漿泵用于將經過格柵攔截后的含砂石及懸浮物的廢水輸入到水力旋流器,在離心力的作用下,細顆粒懸浮物和水從上部溢流進入電絮凝沉淀單元,粗顆粒懸浮物和砂石從下部排入分級振蕩篩分單元,所述多級振蕩篩分單元由多種孔徑的篩網組成。該實用新型可降低沉淀設施規模,減少排渣量和水資源消耗量,回收廢水中的砂石資源、在無絮凝劑投加條件下處理和回用沉淀出水、保護環境、節約投資。該方案的問題在于設備較多,投資大,能耗也較高。
發明內容
本發明所要解決的技術問題是提供一種砂石加工沖洗廢水處理系統及方法,能夠回收廢水中的砂料,且廢水處理效率高,所需設備少、能耗低。優選的方案中,能夠分級回收廢水中的砂料,濃縮泥漿,減少泥漿外運體積,廢水能夠循環使用。
為解決上述技術問題,本發明所采用的技術方案是:一種砂石加工沖洗廢水處理系統,氣提泵的工作進口設在沉砂池內,氣提泵的工作出口與集砂槽連接,集砂槽與砂水分離器連接;
沉砂池設有溢水槽,溢水槽通過管路與沉泥池連接。
優選的方案中,在沉砂池的進口處設有格柵和配水墻;
所述的沉砂池內設有多個集砂斗,靠近配水墻的集砂斗寬度較窄,遠離配水墻的集砂斗寬度較寬。
優選的方案中,所述的集砂斗,靠近配水墻的集砂斗長度較長,遠離配水墻的集砂斗長度較短。
優選的方案中,所述的沉泥池中,在沉泥池的內側邊緣設有導流墻裙,導流墻裙上設有配水孔,沉泥池設有溢水槽。
優選的方案中,氣提泵的工作進口位于靠近沉泥池底部的位置,氣提泵的工作出口與脫水裝置連接。
優選的方案中,氣提泵的工作出口還通過管路與污泥濃縮池連接,污泥濃縮池設有溢水槽,溢水槽通過管路與沉泥池連接。
優選的方案中,沉泥池設有溢水槽,溢水槽通過管路與調節水池連接。
一種采用上述的砂石加工沖洗廢水處理系統進行廢水處理的方法,包括以下步驟:
一、砂石廢水和壓縮空氣混合后,送入沉砂池;
二、經過沉砂池沉淀后,氣提泵將沉砂送入集砂槽,經集砂槽的排氣孔排氣后送入砂水分離器;
三、沉砂池的上清液進入溢水槽,添加絮凝劑后經管路送入沉泥池;
四、氣提泵將沉泥送入脫水裝置,制成泥餅;
五、沉泥池的上清液循環使用。
通過以上步驟,實現砂石加工沖洗廢水的泥砂分級回收處理和水循環使用。
優選的方案中,在沉砂池的進口處設有格柵和配水墻;
所述的沉砂池內設有多個集砂斗,靠近配水墻的集砂斗寬度較窄,遠離配水墻的集砂斗寬度較寬;
所述的集砂斗,靠近配水墻的集砂斗長度較長,遠離配水墻的集砂斗長度較短;
氣提泵的工作進口位于各個集砂斗內,根據集砂斗距離配水墻的遠近,依次泵送各個集砂斗內的沉砂,分別處理。
優選的方案中,還設有調節水池、第二集水井和污泥濃縮池;
當沉泥池內的泥渣量較大時,氣提泵將泥漿泵送至污泥濃縮池內,污泥濃縮池的上清液送入第二集水井,調節水池內液體送入第二集水井,第二集水井內液體送入沉泥池內再次沉淀;
調節水池還設有補水管。
本發明提供的砂石加工沖洗廢水處理系統及方法,通過采用上述的結構和方法,分別對含砂廢水和泥漿進行不同的沉淀結構和設備進行處理,從而將砂、泥和水進行分離,砂回收再利用,泥制成泥餅外運,水則用于循環使用,且設備投入少,系統能耗低,環保效益顯著。優選的方案中,能夠對砂進行分級回收,降低后繼工序的篩分處理難度,甚至無需設置篩分工序。設置的污泥濃縮池,能夠根據系統的工況,改變處理流程路線,緩沖處理系統的壓力,提高了整個處理系統對不同工況的適用性。






