申請日2014.10.21
公開(公告)日2015.01.07
IPC分類號C02F3/28; C02F9/14
摘要
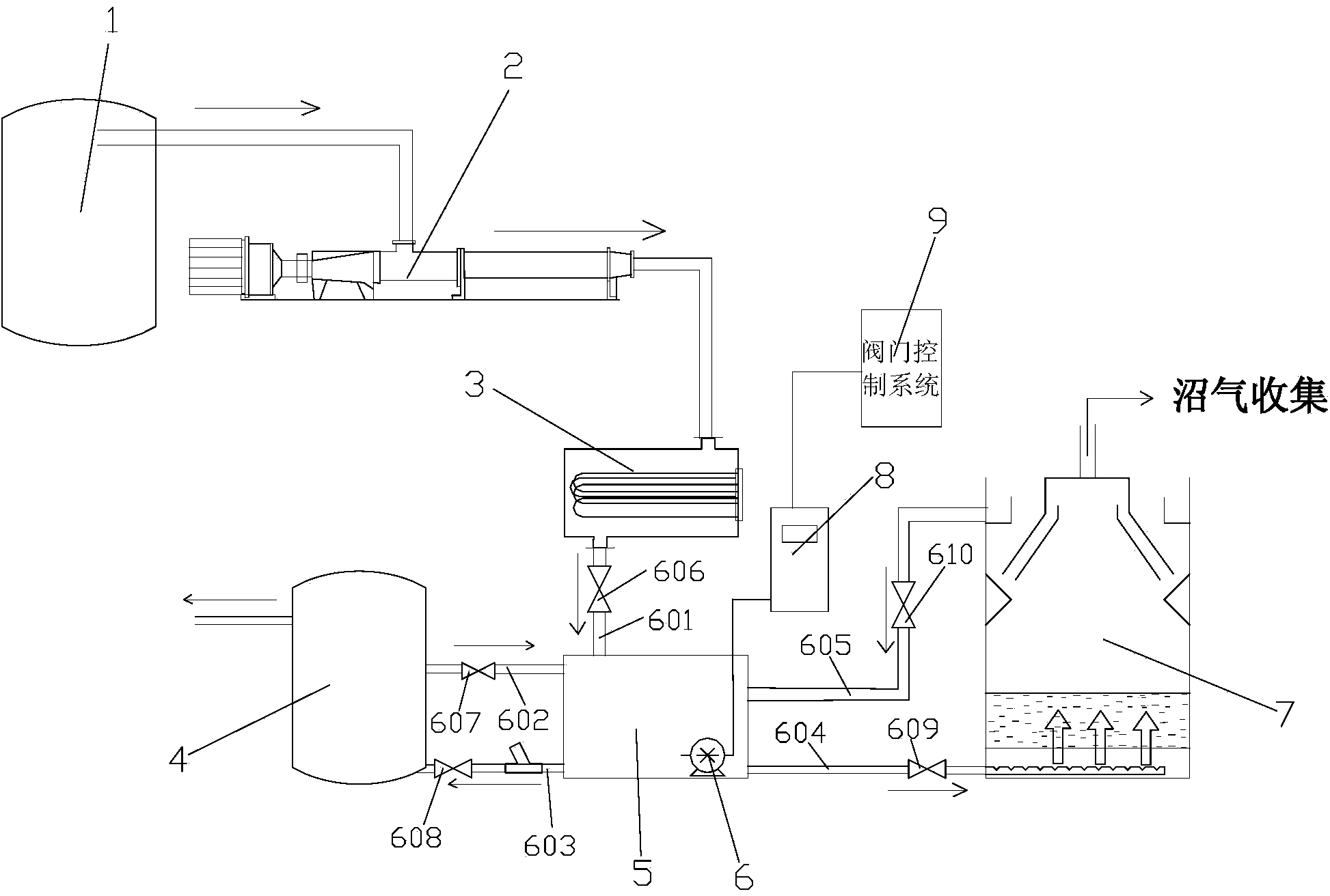
本實用新型涉及一種垃圾滲濾液外循環厭氧反應系統,包括預處理池、螺桿泵、加熱器、厭氧反應器和硝化/反硝化系統,預處理池、螺桿泵和加熱器依次連接,其特征在于,還包括循環水池和檢測循環水池中濾液COD濃度的COD在線監測設備,循環水池上設有第一管道、第二管道、第三管道、第四管道和第五管道,第一管道與加熱器連接,第二管道和第三管道與硝化/反硝化系統連接,第四管道和第五管道與厭氧反應器連接;第一管道上設有第一控制閥,第二管道上設有第二控制閥,第三管道上設有第三控制閥,第四管道上設有第四控制閥,第五管道上設有第五控制閥。本實用新型實現了多次循環厭氧反應,顯著提高了厭氧消化垃圾滲濾液的效率。
權利要求書
1.一種垃圾滲濾液外循環厭氧反應系統,包括預處理池、螺桿泵、加熱 器、厭氧反應器和硝化/反硝化系統,所述預處理池、螺桿泵和加熱器依次連 接,其特征在于,還包括循環水池和檢測所述循環水池中濾液COD濃度的COD 在線監測設備,所述循環水池上設有第一管道、第二管道、第三管道、第四管 道和第五管道,第一管道與所述加熱器連接,第二管道和第三管道與所述硝化 /反硝化系統連接,第四管道和第五管道與所述厭氧反應器連接;所述第一管 道上設有第一控制閥,所述第二管道上設有第二控制閥,所述第三管道上設有 第三控制閥,所述第四管道上設有第四控制閥,所述第五管道上設有第五控制 閥。
2.根據權利要求1所述的垃圾滲濾液外循環厭氧反應系統,其特征在于, 外循環厭氧反應系統還包括閥門控制系統,所述閥門控制系統根據COD在線 監測設備的檢測數據調節所述第一控制閥、第二控制閥、第三控制閥、第四控 制閥和第五控制閥的開閉和打開幅度。
3.根據權利要求2所述的垃圾滲濾液外循環厭氧反應系統,其特征在于, 所述厭氧反應器上還設有溫度檢測裝置,所述溫度檢測裝置與所述閥門控制系 統連接,所述閥門控制系統根據所述溫度檢測裝置的檢測數據控制所述第一控 制閥、第二控制閥、第三控制閥、第四控制閥和第五控制閥的開閉和打開幅度。
4.根據權利要求2所述的垃圾滲濾液外循環厭氧反應系統,其特征在于, 所述第一管道、第二管道、第三管道、第四管道、第五管道上均設有流量計, 所述流量計與所述閥門控制系統連接,通過所述閥門控制系統調節各管道的流 量大小。
5.根據權利要求1所述的垃圾滲濾液外循環厭氧反應系統,其特征在于, 所述循環水池底部設有與COD在線監測設備連接的潛水泵。
說明書
一種垃圾滲濾液外循環厭氧反應系統
技術領域
本實用新型涉及垃圾處理領域,更具體地說,涉及一種垃圾滲濾液外循環 厭氧反應系統。
背景技術
通常市政垃圾滲濾液厭氧消化反應流程為:預處理——加熱——厭氧反應 ——后續流程(如硝化/反硝化系統)。經加熱器加熱后的滲濾液將直接進入厭 氧反應器,厭氧處理后的濾液又直接流入后續流程。當滲濾液有機污染物含量 極高時,經過該系統一次厭氧反應后,其出水水質中有機物含量仍難以降至理 想水平,COD濃度仍然較高。另一方面,經過加熱器加熱后的滲濾液直接進 入厭氧反應器,會導致反應器中溫度難以調節,且波動較大。厭氧反應器中起 關鍵作用的甲烷菌,對溫度敏感。通常中溫甲烷菌的生存適應溫度為30-36℃, 超過該范圍,或溫度波動較大均會造成有機酸大量累積,抑制厭氧微生物的活 性或造成它們的死亡。
發明內容
本實用新型要解決的技術問題在于,提供一種垃圾滲濾液外循環厭氧反應 系統,能夠提高厭氧反應效率,穩定厭氧反應溫度,降低厭氧反應出水中COD 濃度。
本實用新型解決其技術問題所采用的技術方案是:構造一種垃圾滲濾液外 循環厭氧反應系統,包括預處理池、螺桿泵、加熱器、厭氧反應器和硝化/反 硝化系統,所述預處理池、螺桿泵和加熱器依次連接,還包括循環水池和檢測 所述循環水池中濾液COD濃度的COD在線監測設備,所述循環水池上設有 第一管道、第二管道、第三管道、第四管道和第五管道,第一管道與所述加熱 器連接,第二管道和第三管道與所述硝化/反硝化系統連接,第四管道和第五 管道與所述厭氧反應器連接;所述第一管道上設有第一控制閥,所述第二管道 上設有第二控制閥,所述第三管道上設有第三控制閥,所述第四管道上設有第 四控制閥,所述第五管道上設有第五控制閥。
上述方案中,外循環厭氧反應系統還包括閥門控制系統,所述閥門控制系 統根據COD在線監測設備的檢測數據控制所述第一控制閥、第二控制閥、第 三控制閥、第四控制閥和第五控制閥的開閉和打開幅度。
上述方案中,所述厭氧反應器上還設有溫度檢測裝置,所述溫度檢測裝置 與所述閥門控制系統連接,所述閥門控制系統根據所述溫度檢測裝置的檢測數 據控制所述第一控制閥、第二控制閥、第三控制閥、第四控制閥和第五控制閥 的開閉和打開幅度。
上述方案中,所述第一管道、第二管道、第三管道、第四管道、第五管道 上均設有流量計,所述流量計與所述閥門控制系統連接,通過所述閥門控制系 統調節各管道的流量大小。
上述方案中,所述循環水池底部設有與COD在線監測設備連接的潛水泵。
本實用新型還提供了一種垃圾滲濾液外循環厭氧反應方法,包括以下步 驟:
S1、組裝上述的外循環厭氧反應系統;
S2、打開第一控制閥和第四控制閥,關閉第二控制閥和第三控制閥,預 處理池中的濾液通過螺桿泵輸送至加熱器加熱,通過第一管道流入循環水池, 然后通過第四管道流入厭氧反應器,一段時間后,關閉第一控制閥;濾液在循 環水池和厭氧反應器之間反復流動,直至COD在線監測設備檢測的COD濃 度降至設定值;
S3、打開第三控制閥,循環水池中的濾液進入硝化/反硝化系統。
上述方案中,在所述步驟S2中,打開第二控制閥,硝化/反硝化系統中的 液體通過第二管道回流至循環水池,稀釋循環水池中的COD濃度,再通過第 四管道流入厭氧反應器進行厭氧反應。
上述方案中,當厭氧反應器中溫度低于設定值時,增大第一管道流量,加 熱后的濾液注入循環水池的凈水量增多,水池內水溫上升,通過調節第四控制 閥和第五控制閥的相對大小,增大從循環水池流入厭氧反應器的凈水量,進而 使厭氧反應器中溫度升至設定值;當厭氧反應器中溫度高于設定值時,增大第 二管道流量,硝化/反硝化系統中的液體回流至循環水池的凈水量增大,水池 內水溫降低,調節第四控制閥和第五控制閥的相對大小,增大從循環水池流入厭氧反應器的凈水量,降低厭氧反應器內溫度在設定范圍內。
實施本實用新型的垃圾滲濾液外循環厭氧反應系統,具有以下有益效果:
1、通過在加熱器和厭氧反應器之間設立循環緩沖水池,使得COD濃度 極高的垃圾滲濾液可以循環進行厭氧反應,直至出水COD濃度降至理想水平。
2、在厭氧反應效率一定的情況下,通過后續流程中低COD濃度液體的 回流,稀釋反應器進水中COD,進而達到降低出水COD濃度的目的。
3、實現了多次循環厭氧反應,顯著提高了厭氧消化垃圾滲濾液的效率。
4、由于緩沖循環水池的存在,對厭氧反應器進水溫度的調節更為靈敏。







