申請日2016.05.13
公開(公告)日2016.10.19
IPC分類號F25B27/02; F25B7/00; F25B41/04; F25B41/06
摘要
本實用新型涉及一種熱廢水熱量回收機組,包括第一冷媒循環閉合回路和第二冷媒循環閉合回路,先利用所述第二冷媒循環閉合回路借助第二冷媒吸收來自熱廢水熱交換系統的熱量進行制熱運行,其吸收的熱量通過熱交換供給第一冷媒循環閉合回路,再利用所述第一冷媒循環閉合回路借助第一冷媒進行制熱運行,利用上述低溫制熱循環回路和高溫制熱循環回路共同復疊為供暖機組或烘干機組提供熱量,最終實現在實現對熱廢水的熱量進行有效回收的同時,提高出水溫度或出風溫度,供暖或烘干效果好;此外,本實用新型所述機組還可以只進行第一冷媒循環閉合回路的單級熱泵循環,節約能耗。
權利要求書
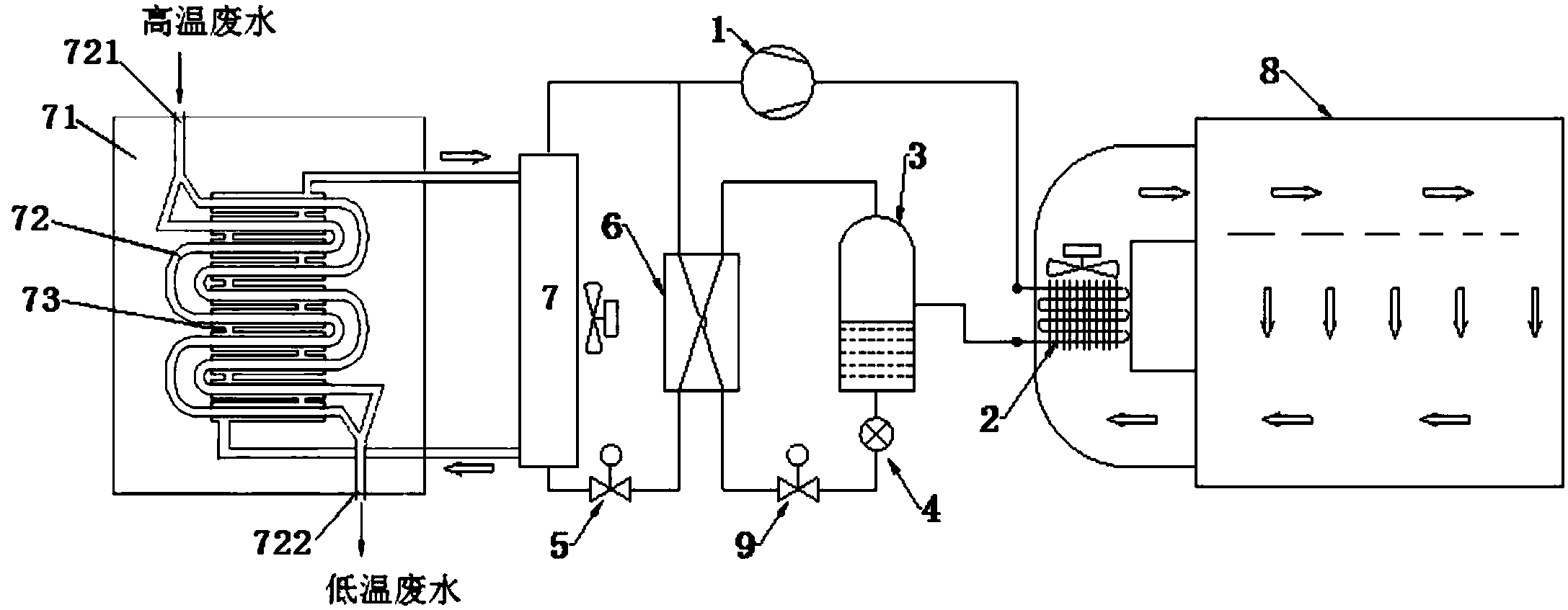
1.一種熱廢水熱量回收機組,其特征在于,包括第一冷媒循環閉合回路、第二冷媒循環閉合回路和熱廢水熱交換系統(71);
所述第一冷媒循環閉合回路包括壓縮機(1)、冷凝器(2)、氣液分離器(3)、輔助膨脹閥(9)和冷凝-蒸發器(6);其中,所述壓縮機(1)的排氣口與冷凝器(2)的進氣口連接,所述冷凝器(2)的出口與所述氣液分離器(3)的進口連接,所述氣液分離器(3)的出液口與輔助膨脹閥連接,所述輔助膨脹閥的出口與所述冷凝-蒸發器(6)的低溫流體進口連接,所述冷凝-蒸發器(6)的低溫流體出口與所述壓縮機(1)的進口連接;
所述第二冷媒循環閉合回路包括同一壓縮機(1)、同一冷凝器(2)、同一氣液分離器(3)、同一冷凝-蒸發器(6)、主膨脹閥(5)和蒸發器(7);其中,所述壓縮機(1)的排氣口與冷凝器(2)的進氣口連接,所述冷凝器(2)的出口與所述氣液分離器(3)的進口連接,所述氣液分離器(3)的出氣口與所述冷凝-蒸發器(6)的高溫流體進口連接,所述冷凝-蒸發器(6)的高溫流體出口與主膨脹閥(5)進口連接,所述主膨脹閥(5)出口與蒸發器(7)進口連接,所述蒸發器(7)的出口與所述壓縮機(1)的進口連接;
熱廢水熱交換系統(71),所述熱廢水熱交換系統(71)在所述蒸發器(7)處與所述第二冷媒循環閉合回路進行耦合熱交換;
從所述冷凝-蒸發器(6)的低溫流體進口流入的第一冷媒與從所述冷凝-蒸發器(6)的高溫流體進口流入的第二冷媒在所述冷凝-蒸發器(6)內進行熱交換。
2.根據權利要求1所述的熱廢水熱量回收機組,其特征在于,所述氣液分離器(3)的出液口與所述輔助膨脹閥(9)之間設置閥門。
3.根據權利要求2所述的熱廢水熱量回收機組,其特征在于,所述閥門為電磁閥(4)。
4.根據權利要求1所述的熱廢水熱量回收機組,其特征在于,還包括供熱負載循環回路,所述供熱負載循環回路在所述冷凝器(2)處與所述第一冷媒循環閉合回路進行耦合熱交換,所述供熱負載循環回路還在所述冷凝器(2)處與所述第二冷媒循環閉合回路進行耦合熱交換。
5.根據權利要求4所述的熱廢水熱量回收機組,其特征在于,所述供熱負載循環回路為烘干機組或供暖機組。
6.根據權利要求1所述的熱廢水熱量回收機組,其特征在于,所述熱廢水熱交換系統(71)為套管式熱交換器,所述套管式熱交換器包括管程(72)和殼程(73),所述管程(72)的頂端設置熱廢水進口(721),底端設置熱廢水出口(722),所述殼程(73)的頂端設置冷媒出口,所述殼程(73)的底端設置冷媒進口,所述殼程(73)的冷媒進口與所述蒸發器(7)的底端連通設置,所述殼程(73)的冷媒出口與所述蒸發器(7)的頂端連通設置。
說明書
一種熱廢水熱量回收機組
技術領域
本實用新型屬于熱泵技術領域,具體涉及一種熱廢水熱量回收機組。
背景技術
傳統的供暖方式主要采用消耗燃氣或煤等高位能源,通過鍋爐和循環系統向建筑物室內提供低溫的熱量,并向環境排放廢熱、廢氣、廢渣等廢物。基于節約能源與避免環境污染的迫切要求,這種單向性供暖方式目前已無法滿足能源、供暖和環境協調發展的需要。本技術領域主要采用熱泵技術來解決供暖能耗和環境協調發展的問題。
目前的熱水被使用后就直接排掉,特別是浴室等場所,需要使用大量熱水,熱水使用后還帶有相當高的溫度,例如被加熱至42度的熱水使用后還有38度,直接排放造成熱量的極大浪費,并且廢熱水經水管排至外界環境中,由于水管一般是由塑料制成,流經過熱的熱水會致使管道軟化,減少了管道的使用壽命。
此外,上述熱水直接排至外界環境后,由于溫度明顯高于大自然的正常溫度值,影響植物等的生長,造成較為嚴重的熱污染。
發明內容
為了解決現有技術存在的上述問題,本實用新型提供了一種可實現自復疊運行、在冬季低溫時也可以達到較高出風溫度的熱廢水熱量回收機組。
本實用新型所采用的技術方案為:
一種熱廢水熱量回收機組,包括第一冷媒循環閉合回路、第二冷媒循環閉合回路和熱廢水熱交換系統;
所述第一冷媒循環閉合回路包括壓縮機、冷凝器、氣液分離器、輔助膨脹閥和冷凝-蒸發器;其中,所述壓縮機的排氣口與冷凝器的進氣口連接,所述冷凝器的出口與所述氣液分離器的進口連接,所述氣液分離器的出液口與輔助膨脹閥連接,所述輔助膨脹閥的出口與所述冷凝-蒸發器的低溫流體進口連接,所述冷凝-蒸發器的低溫流體出口與所述壓縮機的進口連接;
所述第二冷媒循環閉合回路包括同一壓縮機、同一冷凝器、同一氣液分離器、同一冷凝-蒸發器、主膨脹閥和蒸發器;其中,所述壓縮機的排氣口與冷凝器的進氣口連接,所述冷凝器的出口與所述氣液分離器的進口連接,所述氣液分離器的出氣口與所述冷凝-蒸發器的高溫流體進口連接,所述冷凝-蒸發器的高溫流體出口與主膨脹閥進口連接,所述主膨脹閥出口與蒸發器進口連接,所述蒸發器的出口與所述壓縮機的進口連接;
熱廢水熱交換系統,所述熱廢水熱交換系統在所述蒸發器處與所述第二冷媒循環閉合回路進行耦合熱交換;
從所述冷凝-蒸發器的低溫流體進口流入的第一冷媒與從所述冷凝-蒸發器的高溫流體進口流入的第二冷媒在所述冷凝-蒸發器內進行熱交換。
所述氣液分離器的出液口與所述輔助膨脹閥之間設置閥門。
所述閥門為電磁閥。
還包括供熱負載循環回路,所述供熱負載循環回路在所述冷凝器處與所述第一冷媒循環閉合回路進行耦合熱交換,所述供熱負載循環回路在所述冷凝器處與所述第二冷媒循環閉合回路進行耦合熱交換。
所述供熱負載循環回路為烘干機組或供暖機組。
所述熱廢水熱交換系統為套管式熱交換器,所述套管式熱交換器包括管程和殼程,所述管程的頂端設置熱廢水進口,底端設置熱廢水出口,所述殼程的頂端設置冷媒出口,所述殼程的底端設置冷媒進口,所述殼程的冷媒進口與所述蒸發器的底端連通設置,所述殼程的冷媒出口與所述蒸發器的頂端連通設置。
本實用新型的有益效果為:
本實用新型所述的熱廢水熱量回收機組,包括第一冷媒循環閉合回路和第二冷媒循環閉合回路,采用第一冷媒(富含高沸點組分)和第二冷媒(富含低沸點組分)組成非共沸混合冷媒,先利用所述第二冷媒循環閉合回路借助第二冷媒吸收來自熱廢水熱交換系統的熱量進行制熱運行,其吸收的熱量通過熱交換供給第一冷媒循環閉合回路,再利用所述第一冷媒循環閉合回路借助吸熱后的第一冷媒進行制熱運行,利用上述第二冷媒制熱循環回路和第一冷媒制熱循環回路共同復疊為供暖機組或烘干機組提供熱量,最終實現在實現對熱廢水的熱量進行有效回收的同時,提高出水溫度或出風溫度,供暖或烘干效果好;所述機組的運行過程具體如下:采用第一冷媒(富含高沸點組分)和第二冷媒(富含低沸點組分)組成非共沸混合冷媒,先利用壓縮機將所述非共沸混合冷媒進行壓縮后形成高溫高壓氣體,所述高溫高壓氣體在冷凝器中進行冷凝并釋放熱量(用于供暖或烘干機組)后形成氣液混合物,所述氣液混合物進入氣液分離器進行氣液分離,其中富含低沸點組分冷媒(即第二冷媒)從所述氣液分離器的出氣口排出,作為高溫流體進入所述冷凝-蒸發器;其中富含高沸點組分冷媒(即第一冷媒)從所述氣液分離器的出液口排出,作為低溫流體進入所述冷凝-蒸發器;之后所述第二冷媒和第一冷媒在所述冷凝-蒸發器內進行熱交換,熱交換后,一方面,所述第一冷媒進行換熱蒸發后直接回到壓縮機,完成所述第一冷媒的循環;另一方面,所述第二冷媒進行換熱冷凝后經主膨脹閥進行節流膨脹,獲得較低蒸發溫度后進入蒸發器,在所述蒸發器處吸收來自熱廢水熱交換系統的熱量后,回到壓縮機,完成所述第二冷媒的循環;由此可見,本實用新型所述的熱廢水熱量回收機組,通過利用第二冷媒循環閉合回路的制熱運行和第一冷媒循環閉合回路的制熱運行共同復疊為供暖機組或烘干機組提供熱量,在實現對熱廢水的熱量進行有效回收的同時,還能夠對室內供暖設備或烘房提供較高為50℃~70℃的出水溫度或出風溫度。



